EPL Berichtencatalogus innamewebservice
Dit document beschrijft het aanleveren van gegevens van een mijnbouwwetvergunning (EPL). De inhoud zal definitief gemaakt worden nadat de EPL innameservices zijn gerealiseerd, op een nader te bepalen datum.
Inleiding
Voorwoord
Betrouwbare en toegankelijke informatie over de samenstelling en opbouw van de ondergrond is van groot belang voor een dichtbevolkt land als Nederland. Het helpt overheden, bedrijven en burgers om op feiten gebaseerde beslissingen te nemen over het gebruik van de ondergrond, bijvoorbeeld in verband met bereikbaarheid, waterveiligheid, warmte- en koudeopslag, aardgasproductie en de winning van aardwarmte. Centrale registratie van gegevens voorkomt dat informatie dubbel moet worden ingewonnen.
Het verzamelen, beschikbaar stellen, en gebruiken van al deze informatie is sinds september 2015 wettelijk vastgelegd in de Basisregistratie Ondergrond (BRO). Op 1 januari 2018 is het eerste deel van de Wet BRO in werking getreden, op 1 januari 2020 het tweede deel en op 1 januari c.q. 1 juli 2021 het derde deel.
Omdat de BRO een onderdeel is van het Stelsel van Basisregistraties, zijn verplichtingen met betrekking tot aanlevering, gebruik, terugmelding en onderzoek in de werkprocessen van overheidsorganisaties opgenomen in de Wet BRO. De BRO-gegevens worden centraal geregistreerd in de Landelijke Voorziening BRO (LV-BRO).
In het document Handreiking Afname BRO Gegevens wordt beschreven via welke uitgiftekanalen BRO-gegevens geraadpleegd of gedownload kunnen worden en welke functionele en technische mogelijkheden deze kanalen bieden.
In het document Handreiking aanleveren BRO-gegevens heeft men algemene informatie kunnen inwinnen over:
- Hoe een XML-bestand opgesteld moet worden
- Omgang met informatie die tijdens de transitie beschikbaar komt
- Het melden van wijzigingen
- Het terugmelden bij gerede twijfel of constatering van een fout in de gegevens
In de volgende paragrafen wordt beschreven met welke brondocumenten gegevens over een Mijnbouwwetvergunning (EPL) aangeleverd of gecorrigeerd kunnen worden en welke andere EPL-specifieke informatie er beschikbaar is naast de algemene informatie in de Handreiking aanleveren BRO-gegevens?
Doelstelling
Dit document bevat EPL-specifieke informatie voor het aanleveren en corrigeren van gegevens van eenMijnbouwwetvergunning. Hierbij gaat het met name over:
- EPL-specifieke brondocumenten voor het aanleveren of corrigeren van gegevens
- Toegestane combinaties van brondocument en type correctieverzoek
- EPL-specifieke aanvullende regels, naast de bedrijfsregels in de EPL-gegevenscatalogus en de algemene aanvullende regels in de Handreiking aanleveren BRO-gegevens
- EPL-specifieke codelijsten en waar hun toegestane waarden geraadpleegd worden
- Een vertaling van de Engelstalige naam in de XML-bestanden naar de Nederlandstalige naam in de gegevenscatalogus
Doelgroep
Doelgroep voor dit document zijn organisaties en personen, waaronder bestuursorganen en bedrijven, die opereren als bronhouder, gegevensleverancier of softwareleverancier en die betrokken zijn bij het opstellen van BRO-verzoeken. En die gegevens over een Mijnbouwwetvergunning (EPL) moeten aanleveren of hierover geregistreerde gegevens moeten corrigeren.
Samenhang met andere documentatie
De informatievoorziening over het aanleveren aan de BRO vindt plaats op 3 niveaus. Zie onderstaande figuur.
- Het startpunt met algemene informatie over de BRO is de website www.basisregistratieondergrond.nl. Een stappenplan voor het verkrijgen van toegang tot het Bronhouderportaal is te vinden op https://basisregistratieondergrond.nl/inhoud-bro/aanleveren-opvragen/tools-tips/bronhouderportaal.
- Het tweede niveau is het Bronhouderportaal (https://www.bronhouderportaal-bro.nl/login), met rechtsonder een link naar de gebruikshandleiding (zie Handleiding bronhouderportaal).
- Het derde niveau is de BRO Productomgeving. Hier vindt u onder meer algemene informatie over het aanlever- en afnameproces, wijzigings- en versiebeheer en Q&A voor softwareleveranciers, maar ook specifieke informatie van de beschikbare types registrieobjecten zoals scopedocument, gegevenscatalogus en werkafspraken, storymap, berichtencatalogi voor inname en uitgifte, voorbeeldberichten voor inname en uitgifte.
Leeswijzer
Het verdient aanbeveling dat u zich eerst bekend maakt met de aangeven informatie uit de eerste 2 niveau's en het document Handreiking aanleveren BRO-gegevens in de BRO productomgeving.
Daarna kunt u zich verdiepen in de EPL-specifieke informatie in de BRO productomgeving, waaronder de EPL gegevenscatalogus en eventuele werkafspraken en in het bijzonder dit document, de EPL berichtencatalogus innamewebservice.
Hoofdstuk 2 bevat een beschrijving van de Brondocumenten, inclusief welke combinaties van brondocument en type correctieverzoek zijn toegestaan en eventueel bijbehorende aanvullende regels.
Hoofdstuk 3 beschrijft enkele integrale Voorbeeldberichten (XML-bestanden).
Hoofdstuk 4 bevat een overzicht van de EPL-specifieke Codelijsten (beheerde waardelijsten) met een link naar de webpagina waar de lijst met toegestane waarden geraadpleegd kan worden.
Hoofdstuk 5 bevat een Vertaaltabel, waarmee de EPL-specifieke Engelstalige namen van onderdelen in de XSD en XML-bestanden kunnen worden omgezet in Nederlandstalige namen in de gegevenscatalogus.
Versiehistorie
Versie | Datum | Omschrijving |
|---|---|---|
| 1.0 | 18-10-2021 | Concept versie. |
Contactinformatie
Algemene informatie en documentatie over de BRO kunt u vinden op https://basisregistratieondergrond.nl/.
Heeft u een vraag over de BRO? Wij staan voor u klaar om u te helpen. Voor vragen, suggesties of opmerkingen kunt contact opnemen met de BRO Servicedesk via een mail naar support@broservicedesk.nl.
Als u toegang heeft tot de BRO Selfservicedesk via http://topdeskbro.gdnnet.lan/ kunt u daar inloggen en uw vraag stellen voor een extra snelle afhandeling.
Of bel ons op telefoonnummer 088 - 8664 999. Wij zijn bereikbaar op werkdagen van 8.00 tot 17.00 uur.
Brondocumenten
Dit hoofdstuk definiëert de brondocumenten voor het starten, aanvullen en beëindigen van de registratie van een EPL. Dezelfde brondocumenten kunnen ook gebruikt worden om geregistreerde gegevens te corrigeren.
De entiteiten en attributen in dit document worden aangeduid met de Engelstalige namen, zoals die voorkomen in de XSD-bestanden (de formele berichtdefinities) en de XML-bestanden (met de BRO-verzoeken). Met behulp van de Vertaaltabel kunnen deze worden omgezet in de Nederlandstalige namen in de EPL-gegevenscatalogus.
Levensloop, materiële geschiedenis en tijdlijn.
Het mijnbouwwetvergunning is een registratieobject met levensduur maar zonder tijdlijn
Verleningsproces
De registratie in de BRO start met de bekendmaking van het eerste verleningsbesluit, verleningsbesluitBekendgemaakt.
- Het verleningsproces start met de bekendmaking van het verleningsbesluit. De vergunning is dan verleend, maar de verlening is nog niet definitief, de vergunning is verleendNietDefinitief.
- Het verleningsproces wordt afgesloten door het proces te voltooien of af te breken.
- verleningVoltooid, het verleningsproces is voltooid en de verlening definitief, de vergunning is verleend
- verleningAfgebroken, het verleningsproces is dan afgebroken en de vergunning is voortijdigBeëindigd. De registratie in de BRO is voltooid.
Wijzigingsproces
Voorwaarde: de vergunning moet verleend zijn om een wijzigingsproces te starten
- Het wijzigingsproces start met de bekendmaking van het wijzigingsbesluit
- Gevolg: de entiteit Lopende Wijziging ontstaat. De lopende wijziging is dan nog niet definitief (wijziging definitief = nee).
- Het wijzigingsproces wordt afgesloten door het proces te voltooien of af te breken.
- wijzigingVoltooid, het wijzigingsproces is voltooid; de wijziging is definitief en ingegaan.
- Gevolg: de gegevens van de lopende wijziging worden in de vergunning opgenomen en de entiteit Lopende wijziging verdwijnt.
- wijzigingAfgebroken, het wijzigingsproces is dan afgebroken en de wijziging is komen te vervallen
- Gevolg: de entiteit Lopende wijziging (incl. de te wijzigen gegevens) verdwijnt
- wijzigingVoltooid, het wijzigingsproces is voltooid; de wijziging is definitief en ingegaan.
Beëindigingsproces
De vergunning kan verlopen of vervallen, dat zijn eenmalige gebeurtenissen, of de vergunning doorloopt een beeindigingsproces door.
Intrekking
Voorwaarde: de vergunning moet verleend zijn om een intrekkingsproces te starten
- Het intrekkingsproces start met de bekendmaking van het intrekkingsbesluit
- Gevolg: de entiteit Lopende Intrekking ontstaat. De lopende intrekking is dan nog niet definitief (intrekking definitief = nee).
- Het intrekkingsproces wordt afgesloten door het proces te voltooien of af te breken.
- intrekkingVoltooid, het intrekkingsproces is voltooid; de intrekking is definitief en ingegaan.
- Gevolg: de intrekkingsdatum van de lopende intrekking wordt in de vergunning opgenomen en de entiteit Lopende intrekking verdwijnt. De registratie in de BRO is voltooid.
- intrekkingAfgebroken, het intrekkingsproces is dan afgebroken en de intrekking is komen te vervallen
- Gevolg: de entiteit Lopende intrekking (incl. de geplande intrekkingsdatum) verdwijnt.
- intrekkingVoltooid, het intrekkingsproces is voltooid; de intrekking is definitief en ingegaan.
Opvolging
Voorwaarde: de vergunning moet verleend zijn om een opvolging te starten.
Aandachtspunt: de opvolgende vergunning(en) zijn nieuwe objecten in de BRO, het verleningsproces en de bijbehorende besluiten zijn vastgelegd bij de nieuwe vergunningen.
- Het opvolgingsproces start met de bekendmaking van het verleningsbesluit van de nieuwe vergunning(en). De vergunning is dan opgevolgd maar de opvolging is nog niet definitief, opgevolgdNietDefinitief.
- Het opvolgingsproces wordt afgesloten door het proces te voltooien of af te breken.
- opvolgingVoltooid, het opvolgingsproces is voltooid; de opvolging is definitief en de vergunning is beeindigd.
- opvolgingAfgebroken, het opvolgingsproces is afgebroken en de opvolging is komen te vervallen. De vergunning valt weer terug naar de status verleend.
Weigering
Voorwaarde: de vergunning is mag nog niet definitief verleend zijn om een weigering te starten.
- Het weigeringsproces start met de bekendmaking van het weigeringsbesluit. De vergunning is dan voortijdig beeindigd maar de beeindiging is nog niet definitief, voortijdigBeeindigdNietDefinitief.
- Het weigeringsproces wordt afgesloten door het proces te voltooien (afbreken is geen optie).
- weigeringVoltooid, het weigeringsproces is voltooid; de weigering is definitief en de vergunning is voortijdigBeeindigd.
Statusdiagram

Gebeurtenissen
Naar aanleiding van een in de werkelijkheid opgetreden gebeurtenis worden de relevante gegevens aangeboden aan de BRO in de vorm van een brondocument. Deze berichtencatalogus definieert de verzameling brondocumenten en beschrijft hun inhoud. De gegevens in de brondocumenten worden gedefinieerd in de gegevenscatalogus.
Bij het verwerken van een brondocument voegt de LV-BRO nieuwe gegevens toe aan de registratie. Daarbij moeten gegevens in chronologische volgorde worden aangeboden. Alhoewel nieuwe gegevens ontstaan naar aanleiding van een gebeurtenis in de werkelijkheid, bouwt de LV-BRO bij een EPL registratieobject geen ObjectHistory (Objectgeschiedenis) op met daarin een lijst van Events (Gebeurtenissen).

De gebeurtenisdatum wordt niet gedefinieerd in de gegevenscatalogus. De waarde ervan wordt afgeleid van een attribuut in het brondocument, bijvoorbeeld de begintijd van de levensduur van een object of de beginGeldigheid van de geldigheidsduur van een object als er materiële geschiedenis wordt opgebouwd.
De naam van de gebeurtenis wordt niet gedefinieerd in de gegevenscatalogus. De waarde ervan wordt afgeleid van het type brondocument. De lijst met toegestane waarden voor de naam van een gebeurtenis is opgenomen in een codelijst (zie hoofdstuk Codelijsten).
Correcties
Door middel van correcties is het mogelijk geregisteerde gegevens te vervangen, te verplaatsen op de tijdlijn of te verwijderen. Ook is het mogelijk vergeten gegevens in te voegen op de tijdlijn. Zie voor nadere details over de correctieverzoeken hoofdstuk 4 van de Handreiking aanleveren BRO-gegevens.
De eenheid van corrigeren is een brondocument; het is niet mogelijk individuele gegevens te corrigeren.
De te corrigeren gegevens worden geïdentificeerd door het broID (BRO-ID) van het registratieobject, eventueel in combinatie met de identificatie van het feature (object) binnen het registratieobject.
Overzicht
- Indeling brondocumenten volgens:
- eenheid van registratiestatus
- eenheid van status vergunning: actuele status, status lopende wijziging en status lopende intrekking
- eenheid van proces: verlenen, wijzigen, beeindigen
- Opeenvolging gebeurtenissen volgens het Statusdiagram (zie par. 2.5).
Brondocument | Engelse naam | Proces | Gebeurtenis | Registratiestatus | Status vergunning | Status lopende wijziging | Status lopende intrekking |
|---|---|---|---|---|---|---|---|
| EPL-BekendmakingVergunning | EPL_PublicationLicence | verleningsproces | verleningsbesluitBekendgemaakt | geregistreerd | verleendNietDefinitief | nvt | nvt |
| EPL-BijstellingVerlening | EPL_AdjustmentGranting | verleningsproces | verleningsbesluitBijgesteld | aangevuld | verleendNietDefinitief | nvt | nvt |
| EPL-VaststellingVerlening | EPL_FinalisationGranting | verleningsproces | verleningVastgesteld verleningDefinitief | aangevuld | verleend | nvt | nvt |
| EPL-BekendmakingWijziging | EPL_PublicationAmendment | wijzigingsproces | wijzigingsbesluitBekendgemaakt wijzigingsbesluitBijgesteld | aangevuld | wijzigingLoopt | niet definitief | nvt |
| EPL-AfsluitingWijziging | EPL_ClosureAmendment | wijzigingsproces | wijzigingDefinitief wijzigingIngegaan wijzigingAfgebroken | aangevuld | verleend | nvt | nvt |
| EPL-BekendmakingBeeindiging | EPL_PublicationTermination | weigeringsproces opvolgingsproces intrekkingsproces | weigeringGestart opvolgingGestart intrekkingsbesluitBekendgemaakt intrekkingsbesluitBijgesteld intrekkingVastgesteld | aangevuld | voortijdigBeeindigdNietDefinitief opvolgingLoopt intrekkingLoopt intrekkingLoopt intrekkingLoopt | nvt | nvt nvt niet definitief niet definitief definitief |
| EPL-BeeindigingVergunning | EPL_TerminationLicense | verleningsproces opvolgingsproces intrekkingsproces verlopen vervallen | verleningAfgebroken weigeringVoltooid opvolgingVoltooid intrekkingDefinitief intrekkingIngegaan vergunningVerlopen vergunningVervallen | voltooid | voortijdigBeeindigd voortijdigBeeindigd beeindigd beeindigd beeindigd beeindigd beeindigd | nvt | nvt |
De inname voorbeeldberichten zijn in XML format beschikbaar via de pagina EPL Inname voorbeeldberichten
Operaties
Onderstaande tabel geeft per brondocument weer in welke registratie en correctie operaties het aangeboden kan worden.
SourceDocument | Registreren | Corrigeren | |||
Vervangen | Invoegen | Verplaatsen | Verwijderen | ||
| EPL_PublicationLicence | X | X | X | ||
| EPL_AdjustmentGranting | |||||
| EPL_FinalisationGranting | |||||
| EPL_PublicationAmendment | |||||
| EPL_ClosureAmendment | |||||
| EPL_PublicationTermination | |||||
| EPL_TerminationLicense | |||||
Inhoud brondocumenten
EPL_PublicationLicence
Het brondocument EPL-BekendmakingVergunning wordt aangeboden wanneer de minister het besluit heeft genomen aan een bepaalde partij een vergunning te willen verlenen. De registratie is met dit brondocument gestart.
Het starten van de registratie is een noodzakelijke eerste gebeurtenis, die per registratieobject maar één keer kan en moet plaatsvinden. Daarom zijn de BRO-verzoeken insertRequest (invoegen) en deleteRequest (verwijderen) niet van toepassing. Het verwijderen van een registratie kan alleen door het registratieobject uit registratie te nemen. Neem hiervoor contact op met de BRO Servicedesk via een mail naar support@broservicedesk.nl.
Inhoud
Onderstaand figuur geeft een overzicht van de inhoud van het brondocument

De volgende gegevens staan niet in het brondocument en worden helemaal niet aangeleverd:
- Het broid (BRO-ID). Bij een eerste aanlevering van dit brondocument genereert de BRO een waarde voor dit gegeven. Bij de aanlevering van dit brondocument in het kader van een correctie staat het BRO-ID niet in het brondocument maar wordt het aangeleverd in het bericht.
De volgende gegevens worden niet aangeleverd met het brondocument maar worden wel aangeleverd in het bericht:
- De deliveryAccountableParty (bronhouder) als de bronhouder een andere organisatie is dan de dataleverancier.
- De deliveryResponsibleParty (dataleverancier).
- Het qualityRegime (kwaliteitsregime)
Af te leiden gegevens
- geen
Aanvullende regels
- De eventDate (datum gebeurtenis) in het brondocument moet gelijk zijn aan het attribuut date (datum) van de entiteit Event (Gebeurtenis)
- De eventName (naam gebeurtenis) in het brondocument moet gelijk zijn aan verleningsbesluitBekendgemaakt uit de entiteit Event (Gebeurtenis)
- Het decreeNumber (besluitnummer) moet aanwezig zijn
EPL_AdjustmentGranting
Inhoud
Het brondocument EPL_AdjustmentGranting wordt aangeboden wanneer de minister het besluit heeft genomen tot het bijstellen van een eerder genomen besluit tot het verlenen van een vergunning.
Brondocument EPL-BijstellingVerlening wordt gebruikt voor de gebeurtenis verleningsbesluitBijgesteld.
Het brondocument bevat alleen de gegevens die bijgesteld moeten worden in de vergunning.

De volgende gegevens staan niet in het brondocument maar worden wel aangeleverd in het bericht:
- Het broId (BRO-ID) van het registratieobject waar dit brondocument moet worden aangevuld of gecorrigeerd.
- De deliveryAccountableParty (bronhouder) als de bronhouder een andere organisatie is dan de dataleverancier.
- De deliveryResponsibleParty (dataleverancier).
- Het qualityRegime (kwaliteitsregime)
Af te leiden gegevens
- geen
Aanvullende regels
- geen
EPL_FinalisationGranting
Inhoud
Het brondocument EPL-VaststellingVerlening wordt gebruikt voor de gebeurtenis verleningDefinitief en verleningVastgesteld.
Brondocument EPL-VaststellingVerlening bevat de Mijnbouwwetvergunning (niet: Verleend gebied, Lopende wijziging en Lopende intrekking).

Af te leiden gegevens
- geen
Aanvullende regels
- De eventName (naam gebeurtenis) in het brondocument moet gelijk zijn aan verleningDefinitief en verleningVastgesteld uit de entiteit Event (Gebeurtenis)
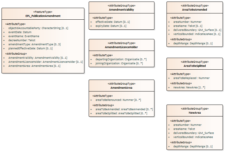
EPL_PublicationAmendment
Inhoud
Brondocument EPL-BekendmakingWijziging wordt gebruikt voor de gebeurtenis wijzigingsbesluitBekendgemaakt en wijzigingsbesluitBijgesteld.
Het brondocument bevat alle gegevens die gewijzigd moeten worden in de vergunning. Bij elke gebeurtenis wordt de volledige set Te wijzigen gegevens aangeleverd en verwerkt in de RO.

Af te leiden gegevens
- geen
Aanvullende gegevens
- geen
EPL_ClosureAmendment
Inhoud

Af te leiden gegevens
- geen
Aanvullende gegevens
- geen
EPL_PublicationTermination
Inhoud

Af te leiden gegevens
- geen
Aanvullende gegevens
- geen
EPL_TerminationLicense
Inhoud
Onderstaande figuur geeft een overzicht van de inhoud van het brondocument.

Af te leiden gegevens
- geen
Aanvullende gegeven
- geen
Voorbeeldberichten
Integrale XML-voorbeeldberichten
De inname voorbeeldberichten zijn in XML format beschikbaar via de pagina EPL Voorbeeldberichten Inname
XML-code snippets
Voorbeelden van een aantal algemene stukken XML-code (code snippets) zijn te vinden in de Handreiking Afname BRO Gegevens.
De volgende paragrafen bevatten enkele stukken XML-code die specifiek zijn voor EPL
$body
Codelijsten
In de BRO wordt een onderscheid gemaakt tussen beheerde waardenlijsten en niet-beheerde waardenlijsten.
In de gegevenscatalogus en de XSD-bestanden noemen we een beheerde waardenlijst een codelijst. Het domein van een codelijst is een uitbreidbare opsomming van toegestane waarden.
De onderstaande tabel geeft een overzicht van de EPL-specifieke codelijsten.
- De eerste kolom bevat de Engelstalige naam van de codelijst, zoals deze voorkomt in de XSD-bestanden.
- De tweede kolom bevat de Nederlandstalige naam, zoals die voorkomt in de gegevenscatalogus.
- De derde kolom bevat de URN, die in een BRO-verzoek gebruikt moet worden bij het XML-attribuut codeSpace. Zie Codelist (Codelijst) en de voorbeeldberichten voor nadere informatie.
| Naam | URN | URN |
|---|---|---|
| AmendmentType | TypeWijziging | urn:bro:epl:AmendmentType |
| BoundaryGeologicalUnit | GeologischGrensvlak | urn:bro:epl:BoundaryGeologicalUnit |
| CurrentStatus | ActueleStatus | urn:bro:epl:CurrentStatus |
| DeliveryContext | KaderAanlevering | urn:bro:epl:DeliveryContext |
| EventName | NaamGebeurtenis | urn:bro:epl:EventName |
| GeologicalUnit | GeologischeEenheid | https://raw.githubusercontent.com/BROprogramma/EPL/gh-pages/lists/GeologischeEenheid |
| Mineral | Delfstof | urn:bro:epl:Mineral |
| MiningActivitiy | Mijnbouwactiviteit | urn:bro:epl:MiningActivitiy |
| Substance | Stof | urn:bro:epl:Substance |
Het is mogelijk om een lijst met alle waarden (uit de catalogi) op te vragen bij de LV BRO via een REST-service: Waardelijst Service
(url: https://publiek.broservices.nl/bro/refcodes/v1). In de openAPI specificatie van de service zelf is een uitleg opgenomen, de zogeheten Swagger-uitleg.
Vertaaltabel
Dit hoofdstuk bevat een vertaaltabel, aan de hand waarvan, gegeven de Engelstalige naam van een complexType of element of een attribuut in de XSD-bestanden, de Nederlandse naam in de gegevenscatalogus kan worden opgezocht.
De onderstaande tabel is gesorteerd op alfabetische volgorde van de Engelstalige naam van het complexType/element. Tussen haakjes staat het type modelelement van de entiteit. Binnen een entiteit zijn de attributen gesorteerd op Engelstalige naam.
| Complextype (stereotype) element | Entiteit attribuut |
|---|---|
| AbstractRegistrationObject (FeatureType) | Abstract Registratieobject |
| broId | BRO-ID |
| AmendmentArea (AttributeGroupType) | Gebiedswijziging |
| areaToBeAmended | te wijzigen gebied |
| areaToBeRenounced | af te staan gebied |
| areaToBeSplitted | te delen gebied |
| AmendmentInProgress (AttributeGroupType) | Lopende wijziging |
| amendmentIrrevocable | wijziging definitief |
| dataToBeAmended | te wijzigen gegevens |
| plannedEffectiveDate | geplande ingangsdatum |
| AmendmentLicenceHolder (AttributeGroupType) | Wijziging vergunninghouder |
| departingOrganization | vertrekkende organisatie |
| joiningOrganization | toetredende organisatie |
| AmendmentValidity (AttributeGroupType) | Wijziging geldigheid |
| effectiveDate | ingangsdatum |
| expiryDate | vervaldatum |
| AreaData (AttributeGroupType) | Te wijzigen gebiedsgegevens |
| areaName | naam gebied |
| areaNumber | gebiedsnummer |
| deliveredBoundary | aangeleverde begrenzing |
| depthRange | dieptebereik |
| verticalBounded | verticaal begrensd |
| AreaToBeAmended (AttributeGroupType) | Te wijzigen gebied |
| areaName | naam gebied |
| areaNumber | gebiedsnummer |
| deliveredBoundary | aangeleverde begrenzing |
| depthRange | dieptebereik |
| verticalBounded | verticaal begrensd |
| AreaToBeSplitted (AttributeGroupType) | Te delen gebied |
| areaToBeReplaced | te vervangen gebied |
| newArea | nieuw Gebied |
| BRO_DO (FeatureType) | Object uit registratie |
| deregistered | uit registratie genomen |
| deregistrationTime | tijdstip uit registratie genomen |
| CorrectionRequest (FeatureType) | Correctieverzoek |
| correctionReason | correctiereden |
| sourceDocument | brondocument |
| DataToBeAmended (AttributeGroupType) | Te wijzigen gegevens |
| areaData | gebiedsgegevens |
| areaToBeTerminated | te beeindigen gebied |
| departingOrganization | vertrekkende organisatie |
| effectiveDate | ingangsdatum |
| expiryDate | vervaldatum |
| joiningOrganization | toetredende organisatie |
| DepthRange (AttributeGroupType) | Dieptebereik |
| beginDepth | begindiepte |
| endDepth | einddiepte |
| geologicalLowerBoundary | geologische ondergrens |
| geologicalUpperBoundary | geologische bovengrens |
| DispatchCharacteristicsRequest (FeatureType) | Verzoek tot uitgifte van objectgegevens. |
| criteria | te leveren gegevens |
| DispatchCharacteristicsResponse (FeatureType) | Verzoek tot uitgifte van objectgegevens. |
| numberOfDocuments | te leveren gegevens |
| DispatchDataResponse (FeatureType) | Verzoek tot uitgifte van objectgegevens. |
| dispatchDocument | te leveren gegevens |
| EPL_AdjustmentGranting (FeatureType) | EPL-BijstellingVerlening |
| decreeNumber | besluitnummer |
| effectiveDate | ingangsdatum |
| eventDate | datum gebeurtenis |
| eventName | naam gebeurtenis |
| expiryDate | vervaldatum |
| licenceHolder | vergunninghouder |
| EPL_C (FeatureType) | Kengegevens EPL |
| amendmentInProgress | lopende wijziging |
| condition | voorschrift |
| currentStatus | actuele status |
| deliveryContext | kader aanlevering |
| effectiveDate | ingangsdatum |
| expiryDate | vervaldatum |
| followedBy | opgevolgd door |
| licenceHistory | vergunninggeschiedenis |
| licenceHolder | vergunninghouder |
| lifespan | levensduur |
| mineral | delfstof |
| miningActivitiy | mijnbouwactiviteit |
| onshore | onshore |
| registrationHistory | registratiegeschiedenis |
| substance | stof |
| temporarilyExtended | tijdelijk verlengd |
| withdrawalInProgress | lopende intrekking |
| EPL_C_Criteriaset (AttributeGroupType) | Mijnbouwwetvergunning |
| currentStatus | actuele status |
| DatePeriod | vergunninghouder |
| licenceHolder | vergunninghouder |
| mineral | delfstof |
| miningActivitiy | mijnbouwactiviteit |
| substance | stof |
| EPL_ClosureAmendment (FeatureType) | EPL-AfsluitingWijziging |
| effectiveDate | ingangsdatum |
| eventDate | datum gebeurtenis |
| eventName | naam gebeurtenis |
| EPL_FinalisationGranting (FeatureType) | EPL-VaststellingVerlening |
| effectiveDate | ingangsdatum |
| eventDate | datum gebeurtenis |
| eventName | naam gebeurtenis |
| expiryDate | vervaldatum |
| EPL_FinalisationGranting (FeatureType) | EPL-VaststellingVerlening |
| eventDate | datum gebeurtenis |
| eventName | naam gebeurtenis |
| EPL_PO (FeatureType) | Mijnbouwwetvergunning |
| amendmentInProgress | lopende wijziging |
| condition | voorschrift |
| currentStatus | actuele status |
| deliveryContext | kader aanlevering |
| effectiveDate | ingangsdatum |
| expiryDate | vervaldatum |
| followedBy | opgevolgd door |
| licenceHistory | vergunninggeschiedenis |
| licenceHolder | vergunninghouder |
| lifespan | levensduur |
| mineral | delfstof |
| miningActivitiy | mijnbouwactiviteit |
| onshore | onshore |
| registrationHistory | registratiegeschiedenis |
| substance | stof |
| temporarilyExtended | tijdelijk verlengd |
| withdrawalInProgress | lopende intrekking |
| EPL_PO_DP (FeatureType) | Mijnbouwwetvergunning |
| EPL_PPO (FeatureType) | Mijnbouwwetvergunning |
| EPL_PPO_DP (FeatureType) | Mijnbouwwetvergunning |
| EPL_PublicationAmendment (FeatureType) | EPL-BekendmakingWijziging |
| AmendmentArea | Gebiedswijziging |
| AmendmentLicenceHolder | Wijziging vergunninghouder |
| amendmentType | typeWijziging |
| AmendmentValidity | Wijziging geldigheid |
| decreeNumber | besluitnummer |
| eventDate | datum gebeurtenis |
| eventName | naam gebeurtenis |
| objectIdAccountableParty | object-ID bronhouder |
| plannedEffectiveDate | geplande ingangsdatum |
| EPL_PublicationLicence (FeatureType) | EPL-BekendmakingVergunning |
| decreeNumber | besluitnummer |
| deliveryContext | kader aanlevering |
| effectiveDate | ingangsdatum |
| eventDate | datum gebeurtenis |
| eventName | naam gebeurtenis |
| expiryDate | vervaldatum |
| licenceHolder | vergunninghouder |
| mineral | delfstof |
| miningActivitiy | mijnbouwactiviteit |
| objectIdAccountableParty | object-ID bronhouder |
| onshore | onshore |
| substance | stof |
| EPL_PublicationTermination (FeatureType) | EPL-BekendmakingBeeindiging |
| decreeNumber | besluitnummer |
| eventDate | datum gebeurtenis |
| eventName | naam gebeurtenis |
| expiryDate | vervaldatum |
| followedBy | opgevolgd door |
| withdrawalInProgress | lopende intrekking |
| EPL_TerminationLicense (FeatureType) | EPL-BeeindigingVergunning |
| eventDate | datum gebeurtenis |
| eventName | naam gebeurtenis |
| expiryDate | vervaldatum |
| followedBy | opgevolgd door |
| Event (AttributeGroupType) | Gebeurtenis |
| amendmentType | type wijziging |
| date | datum |
| decreeNumber | besluitnummer |
| name | naam |
| ExplorationProductionLicence (FeatureType) | Mijnbouwwetvergunning |
| amendmentInProgress | lopende wijziging |
| condition | voorschrift |
| currentStatus | actuele status |
| deliveryContext | kader aanlevering |
| effectiveDate | ingangsdatum |
| expiryDate | vervaldatum |
| followedBy | opgevolgd door |
| licenceHistory | vergunninggeschiedenis |
| licenceHolder | vergunninghouder |
| lifespan | levensduur |
| mineral | delfstof |
| miningActivitiy | mijnbouwactiviteit |
| onshore | onshore |
| registrationHistory | registratiegeschiedenis |
| standardizedLocation | gestandaardiseerde locatie |
| substance | stof |
| temporarilyExtended | tijdelijk verlengd |
| withdrawalInProgress | lopende intrekking |
| ExplorationProductionLicence (FeatureType) | Mijnbouwwetvergunning |
| amendmentInProgress | lopende wijziging |
| condition | voorschrift |
| currentStatus | actuele status |
| deliveryContext | kader aanlevering |
| effectiveDate | ingangsdatum |
| expiryDate | vervaldatum |
| followedBy | opgevolgd door |
| licenceHistory | vergunninggeschiedenis |
| licenceHolder | vergunninghouder |
| lifespan | levensduur |
| mineral | delfstof |
| miningActivitiy | mijnbouwactiviteit |
| onshore | onshore |
| standardizedLocation | gestandaardiseerde locatie |
| substance | stof |
| temporarilyExtended | tijdelijk verlengd |
| withdrawalInProgress | lopende intrekking |
| GrantedArea (FeatureType) | Verleend gebied |
| areaName | naam gebied |
| areaNumber | gebiedsnummer |
| deliveredBoundary | aangeleverde begrenzing |
| depthRange | dieptebereik |
| validity | geldigheid |
| verticalBounded | verticaal begrensd |
| LicenceHistory (AttributeGroupType) | Vergunninggeschiedenis |
| event | gebeurtenis |
| LicenceHolder (AttributeGroupType) | Vergunninghouder |
| organization | organisatie |
| Lifespan (AttributeGroupType) | Levensduur |
| endDate | einddatum |
| startDate | begindatum |
| NewArea (AttributeGroupType) | Nieuw gebied |
| areaName | naam gebied |
| areaNumber | gebiedsnummer |
| deliveredBoundary | aangeleverde begrenzing |
| depthRange | dieptebereik |
| verticalBounded | verticaal begrensd |
| Obligation (AttributeGroupType) | Voorschrift |
| RegistrationHistory (AttributeGroupType) | Registratiegeschiedenis |
| corrected | gecorrigeerd |
| deregistered | uit registratie genomen |
| deregistrationTime | tijdstip uit registratie genomen |
| latestAdditionTime | tijdstip laatste aanvulling |
| latestCorrectionTime | tijdstip laatste correctie |
| objectRegistrationTime | tijdstip registratie object |
| registrationCompletionTime | tijdstip voltooiing registratie |
| registrationStatus | registratiestatus |
| reregistered | weer in registratie genomen |
| reregistrationTime | tijdstip weer in registratie genomen |
| underReview | in onderzoek |
| underReviewTime | in onderzoek sinds |
| RegistrationObject (FeatureType) | Registratieobject |
| deliveryAccountableParty | bronhouder |
| deliveryResponsibleParty | dataleverancier |
| objectIdAccountableParty | object-ID bronhouder |
| qualityRegime | kwaliteitsregime |
| RegistrationRequest (FeatureType) | Innameverzoek |
| SourceDocument | brondocument |
| StandardizedLocation (AttributeGroupType) | Gestandaardiseerde locatie |
| coordinateTransformation | coördinaattransformatie |
| location | coördinaten |
| StandardizedLocation (AttributeGroupType) | Gestandaardiseerde locatie |
| coordinateTransformation | coördinaattransformatie |
| location | locatie |
| Validity (AttributeGroupType) | Geldigheid |
| endDate | einddatum |
| startDate | begindatum |
| WithdrawalInProgress (AttributeGroupType) | Lopende intrekking |
| plannedWithdrawalDate | geplande intrekkingsdatum |
| withdrawalIrrevocable | intrekking definitief |
