BRO Productomgeving

Afhandeling brondocumenten in bronhouderportaal

Registratie objecten met een materiële geschiedenis (GMW, GMN, GLD) zijn in meer of mindere mate afhankelijk van huidige situatie in de registratie ondergrond voor dat object. De validatieservice valideert dit. Ook bij inname wordt dezelfde validatie nog eens aangeroepen om te garanderen dat de situatie in de registratie ondergrond voor dat object nog steeds dezelfde is. Een object wordt gekenmerkt door een BRO-ID.

Bij het starten van de registratie wordt het object aangemaakt. Dit is:

  1. Voor GMW het inrichten van de put

  2. Voor GMN het starten van het grondwatermonitoringsnetwerk

  3. Voor GLD het openen van een grondwaterstandendossier

Vervolgens kunnen chronologisch aanvullingen worden gedaan op deze objecten, onder opgaaf van het BRO-ID dat is verkregen bij de start registratie.

Bij het maken van een levering waarin meerdere aanvullingen (of in het geval van fouten correcties) zitten voor hetzelfde object dan ontstaan er vaak problemen. De validatie service wordt aangeroepen bij het controleren van de levering. Echter, de bijgesloten documenten zijn dan nog niet doorgeleverd. De validatie service, zoals eerder opgemerkt, vertrouwd op de toestand in de registratie ondergrond. Echter deze wordt pas aangepast bij doorleveren.

Hierdoor ontstaan 2 typen fouten:

  1. Berichten die zijn goedgekeurd bij aanleveren worden alsnog afgekeurd bij doorleveren.

  2. Er kunnen zogenaamde "race condities" ontstaan, waarbij de bronhouder een latere aanvulling eerder doorlevert dan een eerdere.

Dit ligt buiten het bereik van het bronhouder portaal. Deze kan niet voorspellen wat een dataleverancier gaat aanleveren.

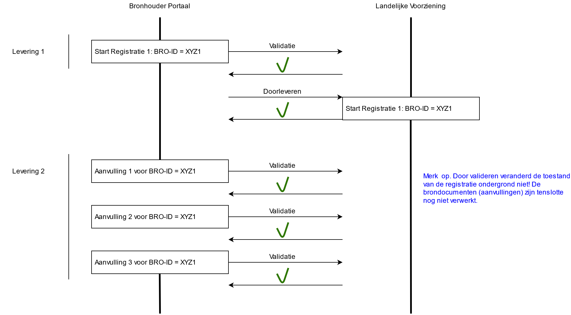
Het één en ander is geschetst in onderstaande figuur.

  • Stel een dataleverancier begint met een levering 1. Hierin zit alleen de start registratie. Het valideren en doorleveren (registreren) is succesvol. Er wordt een BRO-ID (hier voor het gemak XYZ1) teruggegeven. Voor een daadwerkelijke situatie is dit natuurlijk bijvoorbeeld: GMW000000139638, GMN000000005212 of GLD000000003404.

  • Er wordt een 2e levering aangeboden, levering 2. Hierin zitten 3 aanvullingen voor hetzelfde registratie object met BRO-ID = XYZ1.

Failed to load the diagram preview image.

Authentication Required

Page ID: 26161531

  • Merk op, de validatie is succesvol.

  • Hierna gaat de controleur bij de bronhouder doorleveren.


Failed to load the diagram preview image.

Authentication Required

Page ID: 26161531

  • De bovenstaande situatie laat zien dat de laatste aanvulling de uitgangssituatie heeft gewijzigd. Documenten worden afgekeurd omdat ze (bijvoorbeeld) conflicteren met aanvulling 1. Dit was bij de eerste validatie niet zichtbaar.

  • Merk op: ook de controleur kan de volgorde veranderen en daarmee dezelfde (foute) uitgangssituatie creëren. Zover brondocumenten in het bronhouderportaal bekend zijn, gaat het bronhouderportaal hier in de nabije toekomst voor waarschuwen.

De aanbeveling voor dataleveranciers is om een brondocument ten behoeve van één registratie object eerst volledig af te ronden, voordat nieuwe brondocumenten voor dat registratie object worden aangeboden. Het afhandelen van een brondocument heet een transactie. Een transactie is afgerond wanneer de landelijke voorziening een transactie succesvol heeft verwerkt en een transactienummer heeft toegekend.

Overigens, het bovenstaande neemt niet weg dat er natuurlijk meerdere brondocumenten in een levering kunnen zitten. Maar deze zijn dan voor andere registratie objecten (andere BRO-ID's).


Failed to load the diagram preview image.

Authentication Required

Page ID: 26161531