Berichtencatalogus uitgiftewebservice BHR-P
Deze versie is onderdeel van de documentatie voor versie 2.1 BHR-P.
1. Inleiding
Dit document beschrijft hoe een afnemer van de Basisregistratie Ondergrond (BRO) de gegevens over een bodemkundig booronderzoek BHR-P) kan opvragen.
Het document veronderstelt dat de lezer bekend is met de BHR-P catalogus. Nadere informatie is te vinden op www.basisregistratieondergrond.nl.
Het document veronderstelt dat de lezer beschikt over de kennis en vaardigheid om een XML-bestand te lezen en te schrijven.
De focus van het document ligt op het beschrijven van de structuur van de mogelijke berichten aan de hand van enkele voorbeelden. Andere zaken zoals definitie, kardinaliteit, domein en bedrijfsregels met betrekking tot de gegevensinhoud van de berichten staan in de catalogus.
1.1. Leeswijzer
Hoofdstuk 2 beschrijft de algemene werking van de BHR-P uitgiftewebservice.
Hoofdstuk 3 bevat een toelichting op enkele voorbeeldberichten.
Hoofdstuk 4 bevat de toegestane waarden van de enumeraties (niet-beheerde lijsten met toegestane waarden).
Hoofdstuk 5 bevat verwijzingen (URN's en URL's) naar de codelijsten (beheerde lijsten met toegestane waarden).
Hoofdstuk 6 bevat een vertaaltabel, aan de hand waarvan, gegeven de Engelstalige naam van een entiteit of een attribuut, de Nederlandse naam in de catalogus kan worden opgezocht.
1.2. Versiehistorie
Versie | Datum | Omschrijving |
|---|---|---|
0.9.0 |
| Voorlopige versie. |
0.9.1 | 01-10-2020 | 3.2.12 Locatie XML-bestand van bepaling gecorrigeerd. |
0.9.2 | 17-11-2020 | Vertaaltabel bijgewerkt |
0.9.3 |
| Bijgewekt conform werkafspraak "Aanleveren SFR en BHR-P, tranche 3" d.d. 25-02-2020. |
1.3. Contactinformatie
Algemene informatie, documentatie en voorbeeld XML-berichten kunt u vinden op www.basisregistratieondergrond.nl.
Heeft u een vraag over de BRO? Wij staan voor u klaar om u te helpen.
Voor vragen, suggesties of opmerkingen kunt contact opnemen met de BRO Servicedesk via een mail naar support@broservicedesk.nl.
Of bel ons op telefoonnummer 088 - 8664 999. Wij zijn op werkdagen van 8.00 tot 17.00 uur bereikbaar.
2. Algemene werking van de BHR-P uitgiftewebservice
Dit hoofdstuk beschrijft de algemene werking van de BHR-P uitgiftewebservice.
Paragraaf 2.1 beschrijft de operaties die de BHR-P uitgiftewebservice ondersteunt.
Paragraaf 2.2 beschrijft de BRO-berichten die een rol spelen bij die operaties.
Paragraaf 2.3 beschrijft de verschillende uitgiftedocumenten die in een BRO-bericht uitgegeven kunnen worden.
2.1. Operaties
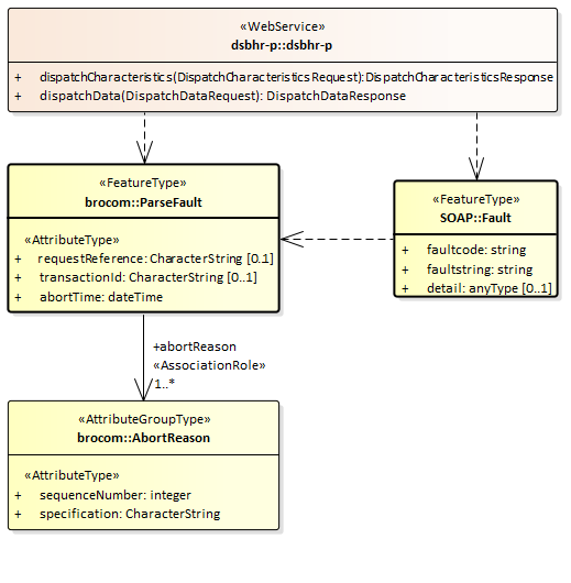
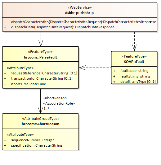
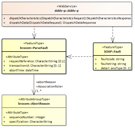
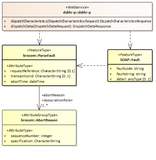
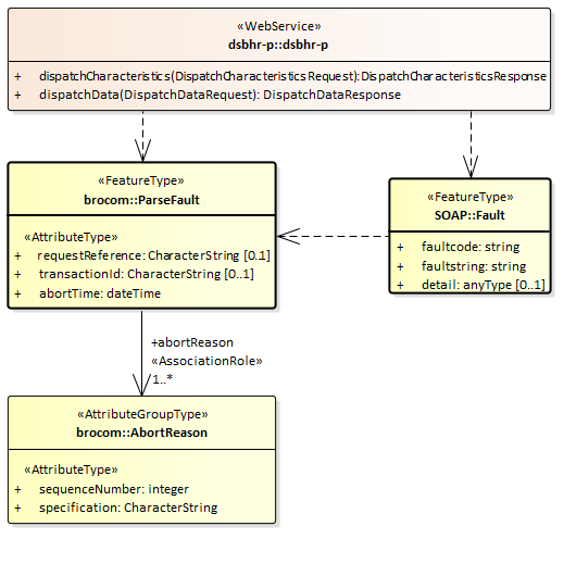
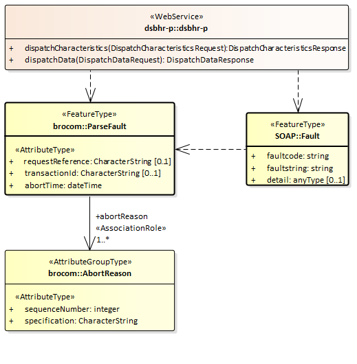
De BHR-P uitgiftewebservice wordt gerealiseerd als een SOAP-webservice. De BHR-P uitgiftewebservice ondersteunt twee soap operaties: dispatchCharacteristics (uitgifte van kengegevens) en dispatchData (uitgifte van objectgegevens).

De wsdl kan worden gedowload van https://schema.broservices.nl/dsbhr-p-v2.0.wsdl
Een soap operatie heeft een request en een response:
Het DispatchCharacteristicsRequest (verzoek tot uitgifte van kengegevens) en de DispatchCharacteristicsResponse (bericht van verzending van kengegevens).
Het DispatchDataRequest (verzoek tot uitgifte van objectgegevens) en de DispatchDataResponse (bericht van verzending van objectgegevens).
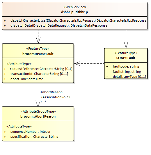
Naast een bericht van verzending kan ieder verzoek ook leiden tot een foutmelding:
SOAP:Fault (Systeemfout): als er tijdens de verwerking van het uitgifteverzoek een onverwachte fout optreedt in het BRO-systeem, dan leidt dit tot een SOAP:Fault.
ParseFault (Validatiefout): als de uitgiftewebservice constateert dat een uitgifteverzoek niet een welgevormd XML-bericht is of dat het niet voldoet aan de schema validatie, dan leidt dit tot een ParseFault.
2.2. BRO-berichten
Deze paragraaf beschrijft de vier verschillende BRO-berichten die een rol spelen in de BHR-P uitgiftewebservice.
2.2.1. DispatchCharacteristicsRequest
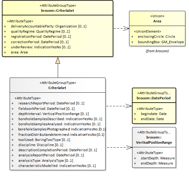
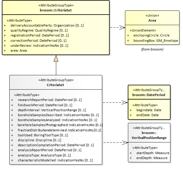
Het BRO-bericht DispatchCharacteristicsRequest bevat het uitgifteverzoek tot het leveren van de in het BRO-register opgenomen kengegevens van de BHR-P registratieobjecten die voldoen aan bepaalde kenmerken. Het DispatchCharacteristicsRequest (Verzoek tot uitgifte van kengegevens) van de BHR-P uitgiftewebservice is een specialisatie van AbstractDispatchCharacteristicsRequest in de package brocommon, waaraan het het attribuut criteria (kenmerken) met de BHR-P specifieke kenmerken toevoegt.

De definities van de transactiegegevens staan in onderstaande tabel:
Naam in XML-bestand | Nederlandse naam | Type | Kardinaliteit | Definitie |
|---|---|---|---|---|
requestReference | verzoekkenmerk | CharacterString | 1..1 | Een voor de afnemer unieke aanduiding van het uitgifteverzoek. |
criteria | kenmerken | CriteriaSet | 1..1 | De afzonderlijke kenmerken waaraan de registratieobjecten moeten voldoen. Toelichting: |
De criteria worden gedefinieerd doorCriteriaSet van de BHR-P uitgiftewebservice, een specialisatie van CriteriaSet uit package brommon, waaraan het een aantal optionele attributen toevoegt.

De definities van de attributen van de CriteriaSet uit brocommon staan in onderstaande tabel:
Naam in XML-bestand | Nederlandse naam | Type | Kardinaliteit | Definitie |
|---|---|---|---|---|
deliveryAccountableParty | bronhouder | CharacterString | 0..1 | Het KvK-nummer van de maatschappelijke activiteit van de publiekrechtelijke rechtspersoon die bronhouder is van de gegevens in de basisregistratie ondergrond. |
qualityRegime | kwaliteitsregime | Enumeration | 0..1 | De aanduiding van de kwaliteitseis waaraan de gegevens van het booronderzoek moeten voldoen. |
registrationPeriod | periode van registreren | DatePeriod | 0..1 | Het datuminterval waarbinnen de datum van het tijdstip registratie van het booronderzoek moet liggen. |
correctionPeriod | periode van corrigeren | DatePeriod | 0..1 | Het datuminterval waarbinnen het laatste correctietijdstip van het booronderzoek moet liggen. |
underReview | in onderzoek | IndicationYesNo | 0..1 | De aanduiding die aangeeft of het booronderzoek door de registerbeheerder in onderzoek moet zijn genomen of niet. |
area | begrenzing | CharacterString | 1 | De begrenzing van een geografisch gebied aan het aardoppervlak, in de vorm van een rechthoek of een cirkel, waarbinnen het booronderzoek moet liggen. |
De definities van de attributen die CriteriaSet van de BHR-P uitgiftewebservice toevoegt aan CriteriaSet uit brocommon staan in onderstaande tabel:
Naam in XML-bestand | Nederlandse naam | Type | Kardinaliteit | Definitie |
|---|---|---|---|---|
researchReportPeriod | periode van rapportage | DatePeriod | 0..1 | Periode waarin de uitvoerder van het booronderzoek alle gegevens van het booronderzoek aan de bronhouder heeft overgedragen of in het geval van historische gegevens de datum waarop alle gegevens zijn vastgesteld. |
fieldworkPeriod | periode van veldwerk | DatePeriod | 0..1 | Periode waarbinnen het veldwerk is voltooid. |
depthInterval | diepteinterval | VerticalPositionRange | 0..1 | Het bereik waarbinnen de einddiepte van de boring ligt. |
boreholeSamplesDescribed | boormonsters beschreven | IndictionYesNo | 0..1 | Aanduiding of de boormonsters zijn beschreven. |
boreholeSamplesAnalyzed | boormonsters geanalyseerd | IndictionYesNo | 0..1 | Aanduiding of de boormonsters zijn geanalyseerd. |
boreholeSamplesPhotographed | boormonsters gefotografeerd | IndictionYesNo | 0..1 | Aanduiding of de boormonsters zijn gefotografeerd. |
fractionDistributionDetermined | fractieverdeling bepaald | IndictionYesNo | 0..1 | Aanduiding of de onderlinge verhouding van de fracties waaruit de grond is samengesteld consequent is beschreven. |
toolUsed | gebruikt apparaat | BoringToolType | 0..1 | Boortype van tenminste één boorapparaat gebruikt tijdens het boren. |
discipline | vakgebied | Discipline | 0..1 | Het vakgebied waarbinnen het booronderzoek is uitgevoerd. |
descriptionCompletionPeriod | periode waarin beschrijving voltooid | DatePeriod | 0..1 | Periode waarin het beschrijven is voltooid en de resultaten zijn vastgelegd. |
analysisReportPeriod | periode van rapportage analyse | DatePeriod | 0..1 | Periode waarbinnen de uitvoerder van de analyse alle gegevens van de boormonsteranalyse aan de bronhouder heeft overgedragen, of in het geval van historische gegevens de datum waarop alle gegevens zijn vastgesteld. |
analysisType | soort analyse | AnalysisType | 0..1 | De aanduiding die aangeeft tot welke categorie de analyse hoort. |
characteristicModelled | karakteristiek gemodelleerd | IndictionYesNo | 0..1 | Aanduiding of ook het modelleren van eigenschappen is uitgevoerd. |
2.2.2. DispatchDataRequest
Het BRO-bericht DispatchDataRequest bevat het uitgifteverzoek tot het leveren van de in het BRO-register opgenomen gegevens van een bepaald registratieobject. Daarbij wordt het registratieobject geïdentificeerd door zijn BRO-ID.

Dit BRO-bericht bestaat uit twee transactiegegevens. De definities van de transactiegegevens staan in onderstaande tabel:
Naam in XML-bestand | Nederlandse naam | Type | Kardinaliteit | Definitie |
|---|---|---|---|---|
requestReference | verzoekkenmerk | CharacterString | 1..1 | Een voor de afnemer unieke aanduiding van het uitgifteverzoek. |
broId | BRO-ID | RegistrationObjectCode | 1..1 | De unieke aanduiding van het registratieobject in de Basisregistratie Ondergrond. Toelichting: |
2.2.3. SOAP:Fault
Tijdens de uitvoering van een operatie kan er een onverwachte fout optreden in het BRO-systeem. Hiervoor kunnen verschillende oorzaken zijn, zoals het falen van bepaalde software of hardware. Deze onverwachte fouten worden beschouwd als een technische fout veroorzaakt door het BRO-systeem. De BRO stuurt dan een bericht in de vorm van een generieke SOAP:Fault (Systeemfout).

Een SOAP:Fault (Systeemfout) bestaat uit twee verplichte gegevens en één optioneel gegeven. De definities van deze gegevens staan in onderstaande tabel:
Naam in XML-bestand | Nederlandse naam | Type | Kardinaliteit | Definitie |
|---|---|---|---|---|
faultcode | foutcode | CharacterString | 1..1 | Aanduiding waar de fout is opgetreden. Toelichting: |
faultstring | fouttekst | CharacterString | 1..1 | Summiere beschrijving van de fout. Toelichting: |
detail | details | AnyType | 0..1 | Aanvullende informatie over de opgetreden fout en de vermoedelijke oorzaak. Toelichting: |
2.2.4. ParseFault
Als er fouten in het uitgifteverzoek worden gevonden tijdens de technische controle van een uitgifteverzoek, bijvoorbeeld het uitgifteverzoek is niet een welgevormd XML-bericht of het uitgifteverzoek voldoet niet aan de schemavalidatie, dan worden deze beschouwd als een softwarefout in het systeem van de data-afnemer. Het BRO-systeem stuurt dan een bericht in de vorm van een ParseFault (Validatiefout).
Het BRO-bericht ParseFault (Validatiefout) is in feite een gemodelleerde vorm van de algemene SOAP:Fault (Systeemfout), waarbij op de plek van het detail de gegevens van de ParseFault (Validatiefout) worden opgenomen. In de ParseFault (Validatiefout) zit een lijst met abortReasons (Redenen afbreken).

Dit BRO-bericht begint met een SOAP:Fault (Systeemfout), bestaande uit drie gegevens. De definities van deze gegevens staan in onderstaande tabel:
Naam in XML-bestand | Nederlandse naam | Type | Kardinaliteit | Definitie |
|---|---|---|---|---|
faultcode | foutcode | CharacterString | 1..1 | Aanduiding waar de fout is opgetreden. Toelichting: |
faultstring | fouttekst | CharacterString | 1..1 | Summiere beschrijving van de fout. Toelichting: |
detail | details | ParseFault | 0..1 | Aanvullende informatie over de opgetreden fout en de vermoedelijke oorzaak. Regel: |
De ParseFault (Validatiefout) bestaat uit drie gegevens en een lijst met abortReasons. De definities van de gegevens van ParseFault (Validatiefout) staan in onderstaande tabel:
Naam in XML-bestand | Nederlandse naam | Type | Kardinaliteit | Definitie |
|---|---|---|---|---|
requestReference | verzoekkenmerk | CharacterString | 0..1 | Een voor de dataleverancier unieke aanduiding van het uitgifteverzoek. Toelichting: |
transactionId | transactiecode | CharacterString | 0..1 | Een voor het BRO-systeem unieke aanduiding voor de verwerking van een innameverzoek of uitgifteverzoek. Toelichting: |
abortTime | moment van afbreken | DateTime | 1..1 | Tijdstip, toegekend door de webservice, waarop de verwerking van het uitgifteverzoek is afgebroken. |
abortReason | reden afbreken | AbortReason | 1..* | Lijst met redenen waarom de verwerking van het uitgifteverzoek is afgebroken. Toelichting: |
De lijst met abortReasons (redenen afbreken) bestaat uit minimaal 1 en maximaal 99 voorkomens van een AbortReason (Reden afbreken). Iedere AbortReason (Reden afbreken) bestaat uit twee gegevens. De definities staan in onderstaande tabel:
Naam in XML-bestand | Nederlandse naam | Type | Kardinaliteit | Definitie |
|---|---|---|---|---|
sequenceNumber | volgnummer | Integer | 1..1 | Een binnen deze lijst van abortReasons (redenen afbreken) uniek nummer. Toelichting: |
specification | foutmelding | CharacterString | 1..1 | Omschrijving van de validatie fout. |
2.2.5. DispatchCharacteristicsResponse
Onder normale omstandigheden bestaat het antwoord op een DispatchCharacteristicsRequest (verzoek tot uitgifte van kengegevens) uit een DispatchCharacteriscticsResponse (bericht van verzending van kengegevens). Het antwoord dispatchCharacteristicsResponse is gedefinieerd in het XSD-bestand dsbhr-messages.xsd. Het is een specialisatie van DispatchResponse zoals gedefinieerd in brocommon.xsd. Het voegt daaraan toe het attribuut numberOfDocuments (aantal documenten) en een lijst met dispatchDocuments (uitgiftedocumenten).

Onderstaande tabel bevat de definities van de gegevens van de DispatchResponse:
Naam in XML-bestand | Nederlandse naam | Type | Kardinaliteit | Definitie |
|---|---|---|---|---|
responseType | type antwoord | ResponseType | 1..1 | Aanduiding van de betekenis van het antwoord. Regels: |
requestReference | verzoekkenmerk | CharacterString | 1..1 | Een voor de afnemer unieke aanduiding van het uitgifteverzoek. Toelichting: |
rejectionTime | tijdstip van afwijzing | DateTime | 0..1 | Tijdstip, toegekend door de webservice, waarop het uitgifteverzoek is afgewezen. Regels: |
dispatchTime | tijdstip van uitgifte | DateTime | 0..1 | Tijdstip, toegekend door de webservice, waarop de opgevraagde gegevens zijn verzonden. Regels: |
rejectionReason | reden afwijzing | CharacterString | 0..1 | De reden waarom het uitgifteverzoek is afgewezen. Regels: |
criterionError | kenmerkfout | CriterionError | 0..* | Lijst met foutmeldingen met betrekking tot een geconstateerde fout in de kenmerken van een uitgifteverzoek, bestaande uit een volgnummer en een omschrijving. Regels: Toelichting: |
Onderstaande tabel bevat de definities van de gegevens die DispatchCharacteristicsResponse toevoegt aan DispatchResponse uit brocommon:
Naam in XML-bestand | Nederlandse naam | Type | Kardinaliteit | Definitie |
|---|---|---|---|---|
numberOfDocuments | aantal uitgiftedocumenten | Integer | 0..1 | Het aantal registratieobjecten dat voldoet aan de criteria (kenmerken) in het uitgifteverzoek. Regels: |
dispatchDocument | uitgiftedocument | AbstractRegistrationObject | 0..* | Deze lijst van elementen bevat de kengegevens van de registratieobjecten die voldoen aan de criteria (kenmerken) in het uitgifteverzoek. Regels: Het uitgiftedocument is van het type BRO_DO als het registratieobject uit registratie is genomen. Het uitgiftedocument is van het type BHR_C als het registratieobject niet uit registratie is genomen. Toelichting: |
Als er geen registratieobjecten zijn gevonden die voldoen aan de criteria, dan heeft het attribuut numberOfDocuments de waarde 0 en is de lijst met dispatchDocuments leeg.
Als er meer dan 2000 registratieobjecten zijn gevonden die voldoen aan de criteria, dan heeft het attribuut numberOfDocuments de waarde 2000 en is de lijst met dispatchDocuments beperkt tot dat aantal.
2.2.6. DispatchDataResponse
Onder normale omstandigheden bestaat het antwoord op een DispatchDataRequest (verzoek tot uitgifte van objectgegevens) uit een DispatchDataResponse (bericht van verzending van objectgegevens). Het antwoord dispatchDataResponse is gedefinieerd in het XSD-bestand dssfr-messages.xsd. Het is een specialisatie van DispatchResponse zoals gedefinieerd in brocommon.xsd. Het voegt daaraan toe één optioneel dispatchDocument.

Het BRO-bericht DispatchDataResponse (Antwoord) kan twee betekenissen hebben:
Een bericht van afwijzing.
Een bericht van verzending van objectgegevens.
Onderstaande tabel geeft weer welke gegevens onder welke omstandigheden in het BRO-bericht opgenomen zullen worden. De lijst met criterionErrors (kenmerkfouten) speelt alleen een rol bij de uitgifte van kenmerken en dus niet bij de uitgifte van objectgegevens.
Gegeven | Afwijzing | Verzending |
|---|---|---|
responseType | √ | √ |
requestReference | √ | √ |
rejectionTime | √ | |
dispatchTime | √ | |
rejectionReason | √ | |
criterionError | √ | |
dispatchDocument | √ |
Zie de voorgaande paragraaf voor de definities van de gegevens van de DispatchResponse uit brocommon.
Onderstaande tabel bevat de definities van de gegevens die DispatchDataResponse toevoegt aan DispatchResponse uit brocommon:
Naam in XML-bestand | Nederlandse naam | Type | Kardinaliteit | Definitie |
|---|---|---|---|---|
dispatchDocument | uitgiftedocument | AbstractRegistrationObject | 0..1 | Dit element bevat de gegevens van het opgevraagde registratieobject, die in het BRO-systeem geregistreerd zijn. Regels: Dit gegeven is van het type BRO_DO als de afnemer niet de bronhouder en/of dataleverancier is van het registratieobject en het registratieobject is uit registratie genomen. Dit gegeven is van het type BHR_P_O als de afnemer niet de bronhouder en/of dataleverancier is van het registratieobject en het registratieobject is niet uit registratie genomen. Dit gegeven is van het type BHR_P_O als de afnemer tevens de bronhouder en/of dataleverancier is van het registratieobject. |
2.3. Uitgiftedocumenten
Een uitgiftedocument bevat gegevens van een registratieobject, die in het BRO-systeem zijn geregistreerd. In de catalogus van het registratieobject staat de definitie van de beschikbare gegevens.
De BHR-P uitgiftewebservice kent vier types uitgiftedocumenten. Welk type voor een gegeven uitgiftedocument wordt gebruikt, hangt af van het uitgifteverzoek, het feit of de afnemer tevens bronhouder en/of dataleverancier is van het opgevraagde registratieobject en of het registratieobject uit registratie is genomen of niet.
Paragraaf 2.3.1 beschrijft de uitgiftedocumenten die kunnen worden opgenomen in een DispatchCharacteristicsResponse (Bericht van verzending van kengegevens).
Paragraaf 2.3.2 beschrijft de uitgiftedocumenten die kunnen worden opgenomen in een DispatchDataResponse (Bericht van verzending van objectgegevens).
2.3.1. Kengegevens
Het bericht dispatchCharacteristicsResponse (Bericht van verzending van kengegevens) bevat een lijst met uitgiftedocumenten, met daarin de kengegevens van de registratieobjecten die voldoen aan de criteria in het uitgifteverzoek. Per registratieobject/verzameling kengegevens kan het daarbij gaan om een van de twee types uitgiftedocumenten in onderstaande tabel. Welke verschijningsvorm wordt aangenomen, hangt af van het feit of het registratieobject uit registratie is genomen of niet:
Uitgiftedocument | Registratieobject |
|---|---|
BRO_DO | Uit registratie genomen. |
BHR_C | Niet uit registratie genomen. |
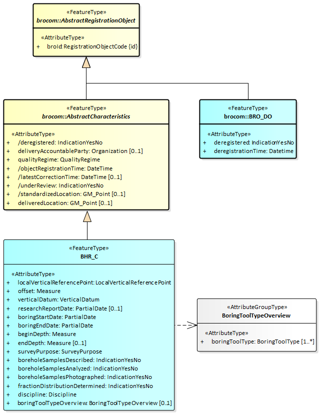
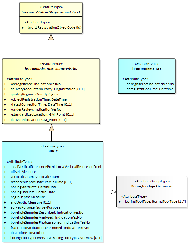
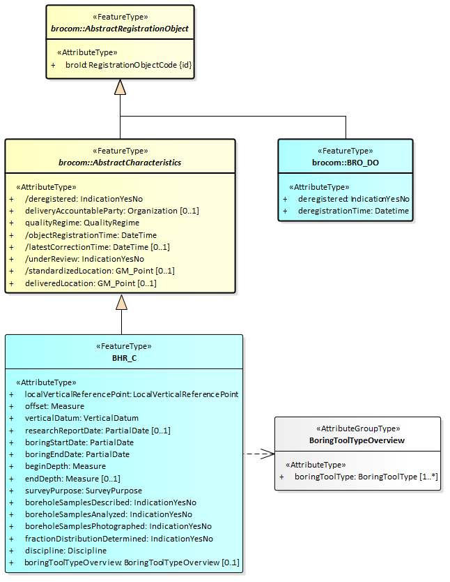
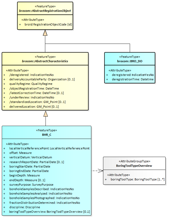
Zoals in onderstaande figuur wordt aangegeven, zijn beide uitgiftedocumenten een specialisatie van AbstractRegistrationObject, wat gedefinieerd is in brocommon.xsd. Omdat dit de eerste gemeenschappelijke vader is van die twee uitgiftedocumenten, treedt dit FeatureType op als datatype van de reeks dispatchDocuments in het antwoord DispatchCharacteristicsResponse.

2.3.1.1. BRO_DO
Het uitgiftedocument van het type BRO_DO is een specialisatie van AbstractRegistrationObject in de package brocommon. Dit uitgiftedocument bestaat uit de onderstaande gegevens. Alle gegevens zijn volledig gedefinieerd in de BHR-P catalogus.
broId (BRO-ID).
deregistered (uit registratie genomen).
deregistrationTime (tijdstip uit registratie genomen).
2.3.1.2. BHR_C
Het uitgiftedocument van het type BHR_C is een specialisatie van AbstractCharacteristics in de package brocommon, wat op zijn beurt een specialisatie is van AbstractRegistrationObject in de package brocommon. Dit uitgiftedocument bestaat uit de onderstaande gegevens. Alle gegevens zijn volledig gedefinieerd in de BHR-P catalogus.
broId (BRO-ID).
deregistered (uit registratie genomen).
deliveryAccountableParty (bronhouder)
qualityRegime (kwaliteitsregime)
objectRegistrationTime (tijdstip registratie object)
latestCorrectionTime (tijdstip laatste correctie)
underReview (in onderzoek)
standardizedLocation (gestandaardiseerde locatie)
deliveredLocation (aangeleverde locatie)
localVerticalReferencePoint (lokaal verticaal referentiepunt)
offset (verschuiving)
verticalDatum (verticaal referentievlak)
researchReportDate (rapportagedatum onderzoek)
boringStartDate (startdatum boring)
boringEndDate (einddatum boring)
beginDepth (begindiepte boring)
endDepth (einddiepte boring)
surveyPurpose (kader inwinning)
boreholeSamplesDescribed (boormonsters beschreven)
boreholeSamplesAnalyzed (boormonsters geanalyseerd)
boreholeSamplesPhotographed (boormonsters gefotografeerd)
fractionDistributionDetermined (fracteverdeling bepaald)
discipline (vakgebied)
boringToolTypeOverview (overzicht boortypes)
Het BoringToolTypeOverview (Overzicht boortypes) bestaat uit een lijst van boortypes:
boringToolType (boortype)
2.3.2. Objectgegevens
De BHR-P uitgiftewebservice kent drie types uitgiftedocumenten die kunnen worden opgenomen in een DispatchDataResponse (Bericht van verzending van objectgegevens). Zie onderstaande tabel. Welke verschijningsvorm wordt aangenomen, hangt af van de identiteit van de afnemer en het feit of het registratieobject uit registratie is genomen of niet.
Uitgiftedocument | Wordt uitgeleverd als: | ||
|---|---|---|---|
Afnemer | Registratieobject | complexType | |
BRO_DO | Is niet de bronhouder en/of dataleverancier. | Uit registratie genomen. | brocom:BRO_DOType |
BHR_P_O | Is niet de bronhouder en/of dataleverancier. | Niet uit registratie genomen. | dsbhr:BoreholeResearchType |
BHR_P_O_DP | Is tevens de bronhouder en/of dataleverancier. | Ongeacht. | dsbhr:BoreholeResearchType |
Onderstaande figuur geeft de uitgiftedocumenten weer inclusief de mogelijke inhoud. Alle gegevens zijn volledig gedefinieerd in de BHR-P catalogus.

Attributen met een minteken voor hun naam (in plaats van een plusteken) worden alleen uitgeleverd als de afnemer tevens bronhouder en/of dataleverancier is van het opgevraagde registratieobject. Met andere woorden, deze gegevens worden alleen opgenomen in het dispatchDocument (uitgiftedocument) BHR_O_DP.
Attributen met een deelteken voor hun naam worden niet aangeboden in een brondocument bij de innamewebservice. In plaats daarvan wordt een waarde voor deze gegevens afgeleid door het BRO-systeem.
Attributen met de tekst 'id' tussen accolades achter de naam zijn gegevens die een object (een voorkomen van een FeatureType (Objecttype)) uniek identificeren.
2.3.2.1. BRO_DO
Het BRO_DO uitgiftedocument heeft als type BRO_DOType zoals gedefiieerd in de package brocommon, wat een specialisatie is van AbstractRegistrationObject in de package brocommon. Dit uitgiftedocument bestaat uit de volgende gegevens:
broId (BRO-ID).
deregistered (uit registratie genomen).
deregistrationTime (tijdstip uit registratie genomen)
2.3.2.2. BHR_O_DP
Het BHR_O_DP uitgiftedocument heeft als type BoreholeResearchType zoals gedefinieerd in de package dsbhr-messages, wat een specialisatie is van RegistrationObject in de package brocommon, wat op zijn beurt een specialisatie is van AbstractRegistrationObject in de package brocommon. Dit uitgiftedocument bevat alle gegevens uit de BHR-P catalogus, inclusief de afgeleide gegevens in RegistrationHistory (Registratiegeschiedenis), ReportHistory (Rapportagegeschiedenis), IntermediateEvent (Tussentijdse gebeurtenis) en StandardizedLocation (Gestandaardiseerde locatie).
2.3.2.3. BHR_O
Het BHR_O uitgiftedocument heeft als type BoreholeResearchType zoals gedefinieerd in de package dsbhr-messages, wat een specialisatie is van RegistrationObject in de package brocommon, wat op zijn beurt een specialisatie is van AbstractRegistrationObject in de package brocommon. Dit uitgiftedocument bevat alle gegevens uit de BHR-P catalogus, inclusief de afgeleide gegevens in RegistrationHistory (Registratiegeschiedenis), ReportHistory (Rapportagegeschiedenis), IntermediateEvent (Tussentijdse gebeurtenis) en StandardizedLocation (Gestandaardiseerde locatie), met uitzondering van de volgende gegevens:
objectIdAccountableParty (object-ID bronhouder) in RegistrationObject (Booronderzoek)
deliveryResponsibleParty (dataleverancier) in RegistrationObject (Booronderzoek)
researchOperator (uitvoerder onderzoek) in BoreholeResearch (Booronderzoek)
horizontalPositioningOperator (uitvoerder locatiebepaling) in DeliveredLocation (Aangeleverde locatie)
verticalPositioningOperator (uitvoerder verticale positiebepaling) in DeliveredVerticalPosition (Aangeleverde verticale positie)
boringOperator (uitvoerder boring) in Boring (Boring)
descriptionOperator (uitvoerder beschrijving) in BoreholeSampleDescription (Boormonsterbeschrijving)
analysisOperator (uitvoerder analyse) in BoreholeSampleAnalysis (Boormonsteranalyse)
3. Voorbeeldberichten
Dit hoofdstuk bevat enkele voorbeeldberichten en van diverse onderdelen van de berichten een uitgebreide toelichting.
3.1. Integrale voorbeeldberichten
De integrale voorbeeldberichten zijn te vinden op BHR-P voorbeeldberichten uitgifte. De onderstaande tabel bevat een opsomming van beschikbare voorbeeldberichten, hun intentie en een summiere beschrijving van de inhoud.
Naam | Doel en inhoud |
|---|---|
DC_Request_BoundingBox.xml | Uitgifteverzoek tot het leveren van de in het BRO-register opgenomen kengegevens van bodemkundig booronderzoeken die zijn uitgevoerd binnen een bepaald gebied aangeduid door een rechthoek. |
DC_Request_Cirkel.xml | Uitgifteverzoek tot het leveren van de in het BRO-register opgenomen kengegevens van bodemkundig booronderzoeken die zijn uitgevoerd binnen een bepaald gebied aangeduid door een cirkel. |
DC_Request_Cirkel_error.xml | Uitgifteverzoek met een gebruikersfout. |
DC_ResponseAfwijzing.xml | Bericht van afwijzing met de foutmelding over een gebruikersfout. |
DC_ResponseLevering.xml | Bericht van verzending van kengegevens met de kengegevens van twee registratieobjecten, waarvan er één uit registratie is genomen. |
DC_ResponseParseFault.xml | Bericht van afwijzing met twee foutmeldingen over een softwarefout. |
DC_ResponseSoapFault.xml | Bericht van afwijzing met de foutmelding over een systeemfout. |
DO_Request.xml | Uitgifteverzoek tot het leveren van de in het BRO-register opgenomen gegevens van een bepaald registratieobject. |
DO_ResponseAfwijzing.xml | Bericht van afwijzing met de foutmelding dat een registratieobject met het opgevraagde BRO-ID niet bestaat. |
DO_ResponseObjectInRegistratie.xml | Bericht van verzending van objectgegevens met alle geregistreerde gegevens van een bodemkundig booronderzoek, opgevraagd door een afnemer die tevens bronhouder en/of dataleverancier is van het opgevraagde registratieobject.
|
DO_ResponseObjectUitRegistratie.xml | Bericht van verzending van objectgegevens met de gegevens van een bodemkundig booronderzoek dat uit registratie is genomen, opgevraagd door een afnemer die niet bronhouder noch dataleverancier is van het opgevraagde registratieobject. |
3.2. Code snippets.
Deze paragraaf bevat voor een aantal kleine, bijzondere stukken XML-code uit de voorbeeldberichten een gedetailleerde beschrijving.
3.2.1. Kop van een BRO-bericht
De eerste regel van een BRO-bericht bevat de XML-proloog. Merk op dat de tekens volgens UTF-8 gecodeerd moeten worden. Dit is met name van belang voor speciale tekens, zoals à, á, ï.
Regel 2 bevat de opening tag van het type BRO-bericht als root XML-element. Dat kan zijn:
Een dispatchDataRequest (verzoek tot uitgifte van objectgegevens).
Een dispatchCharacteristicsRequest (verzoek tot uitgifte van kengegevens).
Een dispatchDataResponse (bericht van verzending van objectgegevens).
Of een DispatchCharacteriscticsResponse (bericht van verzending van kengegevens).
Regel 3 t/m 10 bevatten de namespaces van de gebruikte XML-schemadefinities (XSD's) als XML-attributen van het root XML_element. Het aantal namespaces is afhankelijk van de inhoud van het BRO-bericht.
De laatste twee XML-attributen op regel 11 en 12 (xmlns:xsi en xsi:schemaLocation) maken het mogelijk om het BRO-bericht te valideren tegen de XSD-bestanden van de uitgiftewebservice. Deze twee attributen mogen weggelaten worden.
Regel 14 t/m 16 bevatten een disclaimer.
Na de disclaimer volgen de gegevens van het BRO-bericht. Die zijn uiteraard afhankelijk van het type BRO-bericht. Zie hoofdstuk 2 van de berichtencatalogus en de gegevenscatalogus voor nadere informatie.
Het BRO-bericht wordt afgesloten met een closing tag van het type BRO-bericht; zie regel 2.
<?xml version="1.0" encoding="UTF-8"?>
<dispatchDataResponse
xmlns="http://www.broservices.nl/xsd/dsbhr/2.0"
xmlns:bhrcom="http://www.broservices.nl/xsd/bhrcommon/2.0"
xmlns:srcom="http://www.broservices.nl/xsd/srcommon/1.0"
xmlns:brocom="http://www.broservices.nl/xsd/brocommon/3.0"
xmlns:om="http://www.opengis.net/om/2.0"
xmlns:swe="http://www.opengis.net/swe/2.0"
xmlns:gml="http://www.opengis.net/gml/3.2"
xmlns:xlink="http://www.w3.org/1999/xlink"
xmlns:xsi="http://www.w3.org/2001/XMLSchema-instance"
xsi:schemaLocation="http://www.broservices.nl/xsd/dsbhr/2.0 https://schema.broservices.nl/xsd/dsbhr/2.0/dsbhr-messages.xsd"
>
<!-- Disclaimer: dit voorbeeldbericht valideert tegen de XSD van de uitgiftewebservice.
Het is niet gevalideerd door de uitgiftewebservice en is vaktechnisch/inhoudelijk niet voorbeeldig.
-->
...
</dispatchDataResponse>
3.2.2. Area
Een area (gebied) is een verplicht onderdeel van de criteria (kenmerken) van een dispatchCharacteristicsRequest (verzoek tot uitgifte van kengegevens). Een area (gebied) geeft de begrenzing aan van een geografisch gebied aan het aardoppervlak, in de vorm van een cirkel of een rechthoek.
Een cirkel wordt gedefinieerd door het middelpunt en de straal. Het middelpunt is een coördinatenpaar uitgedrukt in een referentiestelsel. De straal is een meetwaarde, waarbij het XML-attribuut uom (eenheid) aangeeeft dat de straal wordt uitgedrukt in kilometers.
De rechthoek wordt aangeduid door twee coördinatenparen, van de hoek linksonder en de hoek rechtsboven, beiden uitgedrukt in hetzelfde referentiestelsel.
Voor alle coördinatenparen van een area (gebied) geldt dat het XML-attribuut srsName (referentiestelsel) de waarde urn:ogc:def:crs:EPSG::4258 (ETRS89) moet hebben. Daarbij bestaat een coördinatenpaar uit de latitude en de longitude, in die volgorde, gescheiden door een spatie en met een punt als decimaal scheidingsteken. Zie onderstaande voorbeelden. Het XML-attribuut srsDimension (aantal dimensies) geeft aan uit hoeveel ordinaten een coördinaat is opgebouwd. Dit XML-attribuut is optioneel en moet indien aanwezig de waarde 2 hebben.
...
<brocom:area>
<brocom:enclosingCircle srsName="urn:ogc:def:crs:EPSG::4258">
<brocom:center>52.287820209 5.090415499</brocom:center>
<brocom:radius uom="km">10</brocom:radius>
</brocom:enclosingCircle>
</brocom:area>
...
<brocom:area>
<brocom:boundingBox srsName="urn:ogc:def:crs:EPSG::4258" srsDimension="2">
<gml:lowerCorner>52.1 5.0</gml:lowerCorner>
<gml:upperCorner>52.3 5.2</gml:upperCorner>
</brocom:boundingBox>
</brocom:area>
...
3.2.3. BoreholeSampleDescription
De BHR-P gegevenscatalogus definieert de Boormonsterbeschrijving als een entiteit met 6 attributen en twee gegevensgroepen voor de Bodemclassificatie en het Boorprofiel:

Bij het logisch model en dientengevolge de XSD-bestanden is de O&M (Observations and measurements) standaard van het OGC (Open Geospatial Consortium) toegepast. De BoreholeSampleDescription (Boormonsterbeschrijving) is een specialisatie van BHRObservation, wat op zijn beurt een specialisatie is van OM_Observation uit de package om-profile. Daarbij vervangt BHRObservation het result van het type Any van OM_Observation uit de package om-profile door een result van het type DescriptiveBoreholeLog (Boorprofiel).

De attributen phenomenonTime en resultTime van de entiteit OM_Observation worden gevuld met de waarde van het attribuut datum voltooiing beschrijving van de entiteit Boormonsterbeschrijving uit de gegevenscatalogus. Voor de relaties featureOfInterest, procedure en observedProperty is geen geschikt gegeven beschikbaar; deze verplichte relaties zijn wel nillable/voidable (mag geen waarde hebben), dus worden deze XML-elementen opgenomen met een lege waarde. De optionele relatie relatedObservation wordt niet gebruikt en blijft achterwege.
Het type BoreholeSampleDescription (Boormonsterbeschrijving ) voegt de overige 5 attributen van de entiteit Boormonsterbeschrijving toe en de gegevensgroep SoilClassification (Bodemclassificatie).
Onderstaand volgt een voorbeeld van een BoreholeSampleDescription (Boormonsterbeschrijving).
<boreholeSampleDescription gml:id="id_0004">
<om:phenomenonTime>
<gml:TimeInstant gml:id="id_0005">
<gml:timePosition indeterminatePosition="unknown"/>
</gml:TimeInstant>
</om:phenomenonTime>
<om:resultTime>
<gml:TimeInstant gml:id="id_0006">
<gml:timePosition indeterminatePosition="unknown"/>
</gml:TimeInstant>
</om:resultTime>
<om:procedure xsi:nil="true"/>
<om:observedProperty xsi:nil="true"/>
<om:featureOfInterest xsi:nil="true"/>
<bhrcom:result xsi:type="bhrcom:DescriptiveBoreholeLogType">
<bhrcom:sampleQuality codeSpace="urn:bro:bhr:SampleQuality">ongeroerd</bhrcom:sampleQuality>
<bhrcom:rootPenetrableDepthReached>ja</bhrcom:rootPenetrableDepthReached>
<bhrcom:rootPenetrableDepth uom="m">1.00</bhrcom:rootPenetrableDepth>
...
</bhrcom:result>
<bhrcom:descriptionMethod codeSpace="urn:bro:bhr:DescriptionMethod">AlterraTD19A</bhrcom:descriptionMethod>
<bhrcom:descriptionLocation codeSpace="urn:bro:bhr:DescriptionLocation">veld</bhrcom:descriptionLocation>
<bhrcom:descriptionOperator>
<brocom:chamberOfCommerceNumber>27376655</brocom:chamberOfCommerceNumber>
</bhrcom:descriptionOperator>
<bhrcom:fractionDistributionDetermined>nee</bhrcom:fractionDistributionDetermined>
<bhrcom:lowerBoundarySandFraction codeSpace="urn:bro:bhr:LowerBoundarySandFraction">50</bhrcom:lowerBoundarySandFraction>
<bhrcom:soilClassification>
...
</bhrcom:soilClassification>
</boreholeSampleDescription>
Het complexType BoreholeSampleDescription (Boormonsterbeschrijving) is een specialisatie van OM_Observation en daarmee een <<FeatureType>>. Daardoor heeft het een XML-attribuut gml:id met een waarde die uniek is binnen het BRO-bericht.
De XML-elementen phenomenonTime en resultTime zijn beiden van het type om:TimeObjectPropertyType uit het O&M profiel. Zoals de naam gml:TimeObjectPropertyType aangeeft wordt het GML XML property type pattern toegepast. Het kind XML-element gml:TimeInstant geeft aan dat de waarde in het feitelijke BRO-bericht van dit type is. Het type om:TimeObjectPropertyType is indirect een specialisatie van AbstractGML, zodat het gml:TimeInstant XML-element een XML-attribuut gml:id krijgt met een waarde die uniek is binnen het BRO-bericht.
Het type gml:TimeInstant bevat een XML-element gml:timePosition. De BHR-P gegevenscatalogus definieert voor het attribuut 'datum voltooiing beschrijving' onder kwaliteitsregime IMBRO een type Datum en onder kwaliteitsregime IMBRO/A een type OnvolledigeDatum. Onderstaande tabel geeft een aantal voorbeelden van mogelijke waarden. Het type gml:timePosition ondersteunt ook een dateTime (datum en tijd) als waarde met als opbouw: JJJJ-MM-DDThh:mm:ss+hh:mm, maar die keuzemogelijkheid biedt de BHR-P gegevenscatalogus niet voor het attribuut 'datum voltooiing beschrijving', zodat deze keuzemogelijkheid niet wordt gebruikt.
Keuzemogelijkeheid | Opbouw | XML-voorbeeld |
|---|---|---|
De datum tot op de dag nauwkeurig. | JJJJ-MM-DD | <gml:timePosition>2020-08-31</gml:timePosition> |
De datum tot op de maand nauwkeurig. | JJJJ-MM | <gml:timePosition>2020-08</gml:timePosition> |
De datum tot op het jaar nauwkeurig. | JJJJ | <gml:timePosition>2020</gml:timePosition> |
Geen datum bekend. | onbekend | <gml:timePosition indeterminatePosition="unknown" /> |
De codering voor het XML-element bhrcom:result volgt niet het GML XML property type pattern. In plaats daarvan geeft het XML-attribuut xsi:type aan wat het complexType van het resultaat is.
Na het XML-element bhrcom:result volgen de XML-elementen bhrcom:descriptionMethod (beschrijfmethode) t/m bhrcom:lowerBoundarySandFraction (ondergrens zandfractie) en daarna de gegevensgroep bhrcom:soilClassification (bodemclassificatie).
3.2.4. Codelist
Zie Codelist (Codelijst) voor een algemene beschrijving van het gebruik van codelijsten in de BRO.
3.2.5. Date en DateTime
De waarde van een XML-element met als type een xs:Date (Datum) wordt gecodeeerd volgens de ISO-8601 standaard: yyyy-mm-dd. Bijvoorbeeld:
<brocom:date>2020-11-10</brocom:date>
De waarde van een XML-element met als type een xs:DateTime (Datum) wordt ook gecodeeerd volgens de ISO-8601 standaard: yyyy-mm-ddThh:mm:ss+hh:mm. Bijvoorbeeld:
<brocom:dispatchTime>2020-11-10T09:09:43+01:00</brocom:dispatchTime>
De uren en minuten na het plus teken is de tijdzone ten opzichte van UTC (aka GMT). In theorie kan dit ook een min teken zijn (tijdzones ten westen van Greenwich), maar voor Nederland is de tijdzone + 1 uur (wintertijd) of + 2 uur (zomertijd).
3.2.6. dispatchDocument
Een dispatchResponse (bericht van verzending) bevat 0, 1 of meerdere uitgiftedocumenten; zie de paragrafen 2.2.5 en 2.2.6. Zoals beschreven in paragraaf 2.3 kent de BHR-P uitgiftewebservice 4 types uitgiftedocumenten. De UML-diagrammen geven aan dat alle uitgiftedocumenten direct of indirect een specialisatie zijn van AbstractRegistrationObject en daarmee een FeatureType zijn. Welke types uitgiftedocumenten uitgegeven kunnen worden hangt af van het type dispatchResponse:
dispatchCharacteristicsResponse (bericht van verzending van kengegevens)
brocom:BRO_DO: gegevens van een registratieobject dat uit registratie is genomen.
dsbhr:BHR_C: kengegevens van een registratieobject dat niet uit registratie is genomen.
dispatchDataResponse (bericht van verzending van objectgegevens)
brocom:BRO_DO: gegevens van een registratieobject dat uit registratie is genomen.
dsbhr:BHR_O: objectgegevens van een bodemkundig booronderzoek dat niet uit registratie is genomen, opgevraagd door een afnemer die niet bronhouder noch dataleverancier is van het opgevraagde registratieobject.
dsbhr:BHR_O_DP: objectgegevens van een bodemkundig booronderzoek dat niet uit registratie is genomen, opgevraagd door een afnemer die tevens bronhouder en/of dataleverancier is van het opgevraagde registratieobject.
Conform de GML XML encoding rules wordt het property type pattern toegepast bij het omzetten van de gegevensdefinitie in UML naar de berichtdefinities in XML (Zie property type pattern). Onderstaande voorbeeld van een stukje XML laat zien hoe dat uitpakt. Na de opening tag dispatchDocument (uitgiftedocument) volgt een regel met, bijvoorbeeld, brocom:BRO_DO. Deze regel geeft aan dat het uitgiftedocument van dit type is. Het element BRO_DO is als root element gedefinieerd in het XSD-bestand brocommon.xsd. De andere types uitgiftedocumenten zijn gedefinieerd in het XSD-bestand dsbhr-messages.xsd van de BHR-P uitgiftewebservice. Na deze regel komt het eerste XML-element van het betreffende type uitgiftedocument, in het voorbeeld brocom:broID.
...
<dispatchDocument>
<brocom:BRO_DO gml:id="id_0001">
<brocom:broId>...</brocom:broId>
...
</brocom:BRO_DO>
</dispatchDocument>
...
Dit property type pattern is niet alleen toegepast bij het XML-element dispatchDocument (uitgiftedocument). Andere voorbeelden zijn:
phenomenonTime (datum voltooiing beschrijving) van het type om:TimeObjectPropertyType.
boreholeSampleAnalysis (boormonsteranalyse) van het type bhrcom:BoreholeSampleAnalysisPropertyType.
investigatedInterval (onderzocht interval) van het type bhrcom:InvestigatedIntervalPropertyType.
pHDetermination (bepaling zuurgraad) van het type srcom:PHDeterminationPropertyType.
3.2.7. gml:id
Zie gml:id voor een algemene beschrijving van het gebruik van gml:id in de BRO.
3.2.8. gml:Measure
De BHR-P gegevenscatalogus definieert een aantal gegevens als een meetwaarde. Deze bestaan uit een getalswaarde en een eenheid.
In de XSD-bestanden hebben de betreffende XML-element een type gml:Measure. Conform de GML XML encoding rules wordt de eenheid opgeslagen in het XML-attribuut uom (unit of measure; eenheid). Als een gegeven van het type meetwaarde geen waarde heeft, dan wordt er een XML-attribuut xsi:Nil="true" opgenomen en heeft het XML-element geen waarde, maar wordt het XML attribuut uom (eenheid) wel opgenomen. Zie onderstaande voorbeelden voor een offset (verschuiving) met en zonder een waarde.
...
<bhrcom:offset uom="m">-1.38</bhrcom:offset>
...
<bhrcom:offset uom="m" xsi:nil="true"/>
...
Merk op dat in de gegevenscatalogus (in de meeste gevallen) naast de afkorting ook tussen haakjes de voluitgeschreven naam van de eenheid is opgenomen, bijvoorbeeld: Eenheid: m (meter) . Alleen de afkorting volgens de UCUM lijst moet worden opgenomen in het BRO-bericht.
3.2.9. gml:Point
De BHR-P gegevenscatalogus definieert voor de StandardizedLocation (Gestandaardiseerde locatie) en de DeliveredLocation (Aangeleverde locatie) onder andere de volgende twee attributen:
Coördinaten: De coördinaten die zijn aangeleverd.
Referentiestelsel: Het referentiestelsel van de aangeleverde coördinaten.
Conform de GML XML encoding van NEN3610 worden deze twee attributen omgezet in een gml:Point, Die bestaat op zijn beurt uit:
XML-element gml:pos - het coördinatenpaar
XML-attribuut srsName - een verwijzing naar het referentiestelsel waarin het coördinatenpaar is uitgedrukt.
XML-attribuut gml:id - een unieke identificatie van het object
Het bereik en de betekenis van de coördinaten is afhankelijk van het gebruikte referentiestelsel. Onderstaande tabel geeft per referentiestelsel de waarde voor het XML-attribuut srsName en de betekenis, toepassingsgebied, eenheid en volgorde van de ordinaten.
Referentiestelsel | srsName | Betekenis | Eenheid | Toepassingsgebied |
|---|---|---|---|---|
ETRS89 | urn:ogc:def:crs:EPSG:4258 | Latitude, Longitude | Decimale graden | Land en zee |
RD | urn:ogc:def:crs:EPSG:28992 | X, Y | Meter | Land |
Voorbeeld van de XML-encoding voor dezelfde locatie in RD en in ETRS89:
...
<location gml:id="BRO_0001" srsName="urn:ogc:def:crs:EPSG::28992">
<gml:pos>139794.52 455443.35</gml:pos>
</location>
...
<location gml:id="BRO_0001" srsName="urn:ogc:def:crs:EPSG::4258">
<gml:pos>52.0870447 5.1653503</gml:pos>
</location>
...
3.2.10. Meetreeks
Zie Meetreeks voor een algemene beschrijving van het gebruik van een meetreeks in de BRO.
Onderstaande tabel geeft een samenvatting van de meetreeksen en karakteristieken in de BHR-P gegevenscatalogus waar dit patroon is toegepast, de XML-elementen die dientengevolge het datatype swe:DataArray hebben gekregen en de bijbehorende XML-bestanden waarin de definities van de swe:DataRecords zijn opgenomen.
Meetreeks/karakteristiek | XML-element met als type swe:DataArray | swe:DataRecord met de parameterwaardes |
|---|---|---|
Krimpverloop | shrinkage | ShrinkageState.xml |
Waterdoorlatendheidsverloop | hydraulicConductivityChange | HydraulicConductivityStateType.xml |
Waterretentie | waterretention | WaterretentionValue.xml |
Watergehalte en doorlatendheid bij een veranderende bodemvochtpotentiaal | waterContentAndConductivityUnderDecreasingSoilWaterPotential | WaterContentAndConductivityAtSpecificSoilWaterPotential.xml |
Waterretentie verdamping | waterretentionEvaporation | WaterretentionValueEvaporation.xml |
Waterretentiekarakteristiek | retentionCurve | ShapeRetentionCurve.xml |
Waterdoorlatendheidskarakteristiek | hydraulicConductivityCurve | ShapeHydraulicConductivyCurve.xml |
3.2.11. Organization.
De BHR-P gegevenscatalogus definieert een aantal uitvoerders. Deze hebben een Organization (Organisatie) als gegevenstype. Bijvoorbeeld:
researchOperator (uitvoerder onderzoek)
horizontalPositioningOperator (uitvoerder locatiebepaling)
verticalPositioningOperator (uitvoerder verticale positiebepaling)
boringOperator (uitvoerder boring)
descriptionOperator (uitvoerder beschrijving)
analysisOperator (uitvoerder analyse)
Het complexType Organization (Organisatie) biedt de keuze tussen een chamberOfCommerceNumber (kamer van koophandelnummer) of een europeanCompanyRegistrationNumber (Europees handelsnummer). Hieronder twee voorbeelden:
...
<researchOperator>
<brocom:chamberOfCommerceNumber>27376655</brocom:chamberOfCommerceNumber>
</researchOperator>
...
<analysisOperator>
<brocom:europeanCompanyRegistrationNumber>DER2507_R2</brocom:europeanCompanyRegistrationNumber>
</analysisOperator>
...
3.2.12. PartialDate
In de BHR-P gegevenscatalogus hebben diverse gegevens een Datum onder kwaliteitsregime IMBRO en een OnvolledigeDatum onder IMBRO/A. In de XSD-bestanden is de OnvolledigeDatum gerealiseerd in het complexType PartialDateType. Deze ondersteunt 4 mogelijkheden met afnemende nauwkeurigheid:
date (volledige datum).
yearMonth (datum en jaartal).
year (jaartal).
voidReason (de vaste waarde 'onbekend').
Onderstaande voorbeelden geven mogelijk waarden met afnemende nauwkeurigheid.
<researchReportDate>
<!--You have a CHOICE of the next 4 items at this level
<brocom:date>2020-08-31</brocom:date>
<brocom:yearMonth>2020-08</brocom:yearMonth>
<brocom:year>2020</brocom:year>
<brocom:voidReason>onbekend</brocom:voidReason>
-->
<brocom:date>2020-08-31</brocom:date>
</researchReportDate>
Bij een PartialDate (OnvolledigeDatum) geldt dat binnen hetzelfde jaar (of jaar en maand) een minder volledige datum voorafgaat aan een meer volledige datum:
het jaartal 2015 gaat voor de maand en het jaartal juli 2015
de maand en het jaartal juli 2015 gaat voor de volledige datum 17 juli 2015.
In het algemeen kan een datum met de waarde 'onbekend' niet worden vergeleken met een andere datum. Daarom wordt bij het toepassen van een regel, waarin twee datums met elkaar worden vergeleken waarvan één (of beide) de waarde 'onbekend' heeft, de bedrijfsregel genegeerd.
Uitzondering is het sorteren van gebeurtenissen op een tijdlijn. Daarbij wordt op basis van de betekenis van de gebeurtenis een begin/inrichten/start gebeurtenis altijd vooraan in de lijst met gebeurtenissen geplaatst, ook als de datum van de gebeurtenis de waarde 'onbekend' heeft. En wordt een eind/opruimen/voltooien gebeurtenis altijd achteraan in de lijst met gebeurtenissen geplaatst, ook als de datum van de gebeurtenis de waarde 'onbekend' heeft. Opdat een lijst met gebeurtenissen eenduidig kan worden gesorteerd, mag bij andere gebeurtenissen de datum van de gebeurtenis niet de waarde 'onbekend' hebben. Dit wordt expliciet als aanvullende regel vermeld bij de betreffende brondocumenten.
4. Enumeraties
Dit hoofdstuk bevat de toegestane waarden van de enumeraties (niet-beheerde waardenlijsten).
In de BRO wordt een onderscheid gemaakt tussen beheerde waardenlijsten en niet-beheerde waardenlijsten. In de catalogus en de XSD-bestanden noemen we een niet-beheerde waardenlijst een enumeratie. Bij een enumeratie staat de lijst met toegestane waarden vast en kan de lijst met toegestane waarden niet veranderd worden zonder aanpassingen in de catalogus, de berichtdefinities (XSD-bestanden) en de software (voor het maken of verwerken van een bericht).
De onderstaande tabel geeft een overzicht van de enumeraties die van belang zijn bij het maken van een BRO-verzoek over een bodemkundig booronderzoek. De eerste kolom bevat de Engelstalige naam van de enumeratie, zoals deze voorkomt in de XSD-bestanden. De tweede kolom bevat de Nederlandstalige naam, zoals die voorkomt in de catalogus. De derde kolom bevat de toegestane waarden, die gebruikt mogen worden in een BRO-verzoek.
Type | Naam | Waarde |
|---|---|---|
IndicationYesNo | IndicatieJaNee | ja |
nee | ||
IndicationYesNoUnknown | IndicatieJaNeeOnbekend | ja |
nee | ||
onbekend | ||
QualityRegime | Kwaliteitsregime | IMBRO |
IMBRO/A |
5. Codelijsten
Dit hoofdstuk bevat verwijzingen (URN's en URL's) naar de codelijsten (beheerde waardenlijsten).
In de BRO wordt een onderscheid gemaakt tussen beheerde waardenlijsten en niet-beheerde waardenlijsten. In de catalogus en de XSD-bestanden noemen we een beheerde waardenlijst een codelijst. Bij een codelijst kan de lijst met toegestane waarden worden aangepast zonder dat aanpassingen nodig zijn in de berichtdefinities (XSD-bestanden) en/of de software (voor het maken of verwerken van een bericht). De catalogus bevat per codelijst de toegestane waarden, zoals gedefinieerd op het moment dat de catalogus werd vastgesteld.
De onderstaande tabel geeft een overzicht van de codelijsten die van belang zijn bij het maken van een BRO-verzoek over een bodemkundig booronderzoek. De eerste kolom bevat de Engelstalige naam van de codelijst, zoals deze voorkomt in de XSD-bestanden. De tweede kolom bevat de Nederlandstalige naam, zoals die voorkomt in de catalogus. De derde kolom bevat de URN, die in een BRO-verzoek gebruikt moet worden als waarde voor het XML-attribuut codeSpace. De vierde kolom bevat een link naar de website waar de actuele lijst is te raadplegen met toegestane waarden die in een BRO-verzoek gebruikt mogen worden als waarde voor een XML-element.
6. Vertaallijst
Dit hoofdstuk bevat een vertaaltabel aan de hand waarvan, gegeven de Engelstalige naam van een complexType/element in de XSD-bestanden, de Nederlandse naam van de entiteit en het attribuut in de gegevenscatalogus kan worden opgezocht.
De onderstaande tabel is gesorteerd op alfabetische volgorde van de Engelstalige naam van het complexType/element. Tussen haakjes staat het type modelelement van de entiteit. Binnen een entiteit zijn de attributen gesorteerd op Engelstalige naam.
Complextype (stereotype) | Entiteit |
|---|---|
BasicDistributionFractionSmaller50um (Gegevensgroeptype) | Minimale verdeling fractie kleiner50um |
fraction0to2um | fractie 0tot2um |
fraction2to50um | fractie 2tot50um |
BasicParticleSizeDistribution (Gegevensgroeptype) | Basis korrelgrootteverdeling |
basicDistributionFractionSmaller50um | minimale verdeling fractie kleiner50um |
detailedDistributionFraction63to2000um | uitgebreide verdeling fractie 63tot2000um |
detailedDistributionFractionSmaller50um | uitgebreide verdeling fractie kleiner50um |
fraction50to63um | fractie 50tot63um |
fraction63to2000um | fractie 63tot2000um |
fractionSmaller50um | fractie kleiner50um |
standardDistributionFraction63to2000um | standaard verdeling fractie 63tot2000um |
standardDistributionFractionSmaller50um | standaard verdeling fractie kleiner50um |
BoredInterval (Objecttype) | Geboord interval |
beginDepth | begindiepte |
endDepth | einddiepte |
BoredTrajectory (Gegevensgroeptype) | Geboord traject |
beginDepth | begindiepte |
endDepth | einddiepte |
BoreholeResearch (Objecttype) | Booronderzoek |
boreholeSampleAnalysis | boormonsteranalyse |
boreholeSampleDescription | boormonsterbeschrijving |
boring | boring |
broId | BRO-ID |
deliveredLocation | aangeleverde locatie |
deliveredVerticalPosition | aangeleverde verticale positie |
deliveryAccountableParty | bronhouder |
deliveryContext | kader aanlevering |
deliveryResponsibleParty | dataleverancier |
discipline | vakgebied |
litterLayerInvestigated | strooisellaag onderzocht |
objectIdAccountableParty | object-ID bronhouder |
qualityRegime | kwaliteitsregime |
registrationHistory | registratiegeschiedenis |
reportHistory | rapportagegeschiedenis |
researchOperator | uitvoerder onderzoek |
researchReportDate | rapportagedatum onderzoek |
siteCharacteristic | terreintoestand |
siteCharacteristicDetermined | terreintoestand bepaald |
standardizedLocation | gestandaardiseerde locatie |
surveyPurpose | kader inwinning |
BoreholeSampleAnalysis (Objecttype) | Boormonsteranalyse |
analysisOperator | uitvoerder analyse |
analysisReportDate | rapportagedatum analyse |
analysisType | soort analyse |
investigatedArea | onderzocht oppervlak |
investigatedInterval | onderzocht interval |
locationSpecific | locatiespecifiek |
BoreholeSampleDescription (Objecttype) | Boormonsterbeschrijving |
phenomenonTime | datum voltooiing beschrijving |
resultTime | datum voltooiing beschrijving |
descriptionLocation | beschrijflocatie |
descriptionMethod | beschrijfmethode |
descriptionOperator | uitvoerder beschrijving |
fractionDistributionDetermined | fractieverdeling bepaald |
lowerBoundarySandFraction | ondergrens zandfractie |
result (descriptiveBoreholeLog) | boorprofiel |
soilClassification | bodemclassificatie |
Boring (Objecttype) | Boring |
boredTrajectory | geboord traject |
boringEndDate | einddatum boring |
boringOperator | uitvoerder boring |
boringProcedure | boorprocedure |
boringStartDate | startdatum boring |
boringTool | boorapparaat |
casingUsed | verbuizing gebruikt |
fushingMedium | boorspoeling |
removedTrajectory | verwijderd traject |
stopCriterion | stopcriterium |
trajectoryRemoved | traject verwijderd |
BoringProcedure (Gegevensgroeptype) | Boorprocedure |
boringStandard | boornorm |
BoringTool (Objecttype) | Boorapparaat |
boredInterval | geboord interval |
boringToolDiameter | boordiameter |
boringToolType | boortype |
BoringToolTypeOverview | Overzicht boortypes |
boringToolType | boortype |
Characteristics | Kengegevens |
beginDepth | begindiepte boring |
boreholeSamplesAnalyzed | boormonsters geanalyseerd |
boreholeSamplesDescribed | boormonsters beschreven |
boreholeSamplesPhotographed | boormonsters gefotografeerd |
boringEndDate | einddatum boring |
boringStartDate | startdatum boring |
boringToolTypeOverview | overzicht boortypes |
deliveredLocation | aangeleverde locatie |
deliveryAccountableParty | bronhouder |
deregistered | uit registratie genomen |
discipline | vakgebied |
endDepth | einddiepte boring |
fractionDistributionDetermined | fracteverdeling bepaald |
latestCorrectionTime | tijdstip laatste correctie |
localVerticalReferencePoint | lokaal verticaal referentiepunt |
objectRegistrationTime | tijdstip registratie object |
offset | verschuiving |
qualityRegime | kwaliteitsregime |
researchReportDate | rapportagedatum onderzoek |
standardizedLocation | gestandaardiseerde locatie |
surveyPurpose | kader inwinning |
underReview | in onderzoek |
verticalDatum | verticaal referentievlak |
ConsolidatedRockLayer (Objecttype) | Vast gesteentelaag |
horizonCode | horizontcode |
lowerBoundary | ondergrens |
rockType | gesteentesoort |
upperBoundary | bovengrens |
CriteriaSet | Kenmerken |
analysisReportPeriod | periode van rapportage analyse |
analysisType | soort analyse |
boreholeSamplesAnalyzed | boormonsters geanalyseerd |
boreholeSamplesDescribed | boormonsters beschreven |
boreholeSamplesPhotographed | boormonsters gefotografeerd |
characteristicModelled | karakteristiek gemodelleerd |
depthInterval | diepteinterval |
descriptionCompletionPeriod | periode waarin beschrijving voltooid |
discipline | vakgebied |
fieldworkPeriod | periode van veldwerk |
fractionDistributionDetermined | fractieverdeling bepaald |
researchReportPeriod | periode van rapportage |
toolUsed | gebruikt apparaat |
DeliveredLocation (Gegevensgroeptype) | Aangeleverde locatie |
location | coördinaten + referentiestelsel |
horizontalPositioningDate | datum locatiebepaling |
horizontalPositioningMethod | methode locatiebepaling |
horizontalPositioningOperator | uitvoerder locatiebepaling |
DeliveredVerticalPosition (Gegevensgroeptype) | Aangeleverde verticale positie |
localVerticalReferencePoint | lokaal verticaal referentiepunt |
offset | verschuiving |
verticalDatum | verticaal referentievlak |
verticalPositioningDate | datum verticale positiebepaling |
verticalPositioningMethod | methode verticale positiebepaling |
verticalPositioningOperator | uitvoerder verticale positiebepaling |
waterDepth | waterdiepte |
DescriptiveBoreholeLog (Objecttype) | Boorprofiel |
consolidatedRockLayer | vast gesteentelaag |
litterLayer | strooisellaag |
meanHighestGroundwaterLevel | gemiddeld hoogste grondwaterstand |
meanHighestGroundwaterLevelReached | gemiddeld hoogste grondwaterstand bereikt |
meanLowestGroundwaterLevel | gemiddeld laagste grondwaterstand |
rootPenetrableDepth | bewortelbare diepte |
rootPenetrableDepthReached | bewortelbare diepte bereikt |
sampleQuality | monsterhoedanigheid |
soilLayer | bodemlaag |
DetailedDistributionFraction63to2000um (Gegevensgroeptype) | Uitgebreide verdeling fractie 63tot2000um |
fraction105to210um | fractie 105ot210um |
fraction1200to1700um | fractie 1200tot1700um |
fraction1700to2000um | fractie 1700tot2000um |
fraction210to300um | fractie 210tot300um |
fraction300to420um | fractie 300tot420um |
fraction420to600um | fractie 420tot600um |
fraction600to850um | fractie 600tot850um |
fraction63to105um | fractie 63tot105um |
fraction850to1200um | fractie 850tot1200um |
DetailedDistributionFractionSmaller50um (Gegevensgroeptype) | Uitgebreide verdeling fractie kleiner50um |
fraction0to2um | fractie 0tot2um |
fraction16to25um | fractie 16tot25um |
fraction25to35um | fractie 25tot35um |
fraction2to4um | fractie 2tot4um |
fraction35to50um | fractie 35tot50um |
fraction4to8um | fractie 4tot8um |
fraction8to16um | fractie 8tot16um |
DispatchCharacteristicsRequest | Verzoek tot uitgifte van kengegevens |
criteria | kenmerken |
requestReference | verzoekkenmerk |
DispatchCharacteristicsResponse | Bericht van verzending van kengegevens |
dispatchDocument | uitgiftedocument |
numberOfDocuments | aantal uitgiftedocumenten |
DispatchDataResponse | Bericht van verzending van objectgegevens |
dispatchDocument | uitgiftedocument |
DryBulkDensityDetermination (Objecttype) | Bepaling droge bulkdichtheid |
determinationMethod | bepalingsmethode |
determinationProcedure | bepalingsprocedure |
dryBulkDensity | droge bulkdichtheid |
dryingTemperature | droogtemperatuur |
materialIrregularity | bijzonderheid materiaal |
ringDiameter | ringdiameter |
ringHeight | ringhoogte |
volumeWaterSaturated | volume waterverzadigd |
FeatureBottom (Gegevensgroeptype) | Bijzonderheid onderin |
beginDepth | begindiepte |
feature | bijzonderheid |
FineFractionDistribution (Gegevensgroeptype) | Verdeling fijne fractie |
clayContent | lutumgehalte |
sandContent | zandgehalte |
siltContent | siltgehalte |
FractionDistribution (Gegevensgroeptype) | Fractieverdeling |
fineFractionContent | gehalte fijne fractie |
fineFractionDistribution | verdeling fijne fractie |
gravelContent | grindgehalte |
organicMatterContent | organische stofgehalte |
shellMatterContent | schelpmateriaalgehalte |
HydraulicConductivityCharacteristic (Gegevensgroeptype) | Waterdoorlatendheidskarakteristiek |
modelledSaturatedHydraulicConductivity | gemodelleerde verzadigde waterdoorlatendheid |
hydraulicConductivyCurve | doorlatendheidscurve |
simpleCurve | curve enkelvoudig |
HydraulicConductivityDetermination (Objecttype) | Bepaling waterdoorlatendheid |
determinationId | bepalingsID |
determinationMethod | bepalingsmethode |
determinationProcedure | bepalingsprocedure |
flowDownwards | stroming neerwaarts |
hydraulicConductivityChange | waterdoorlatendheidsverloop |
materialIrregularity | bijzonderheid materiaal |
performanceIrregularity | bijzonderheid uitvoering |
ringDiameter | ringdiameter |
ringHeight | ringhoogte |
saturatedHydraulicConductivity | verzadigde waterdoorlatendheid |
temperature | temperatuur |
usedMedium | gebruikt medium |
verticallySampled | verticaal bemonsterd |
waterDegassed | water ontgast |
HydraulicConductivityState (DataRecord) | Waterdoorlatendheidstoestand |
hydraulicConductivity | waterdoorlatendheid |
soilWaterPotential | bodemvochtpotentiaal |
volumetricWaterContent | volumetrisch watergehalte |
HydrophysicalCharacteristicsModelling (Objecttype) | Modellering van hydrofysische karakteristieken |
determinationId | bepalingsID |
hydraulicConductivityCharacteristic | waterdoorlatendheidskarakteristiek |
modellingMethod | modelleringsmethode |
modellingProcedure | modelleringsprocedure |
waterretentionCharacteristic | waterretentiekarakteristiek |
IncompleteFractionSpecification (Gegevensgroeptype) | Onvolledige fractiespecificatie |
clayContent | lutumgehalte |
organicMatterContent | organische stofgehalte |
sandContent | zandgehalte |
siltContent | siltgehalte |
IntermediateEvent (Gegevensgroeptype) | Tussentijdse gebeurtenis |
eventDate | datum gebeurtenis |
eventName | naam gebeurtenis |
InvestigatedInterval (Objecttype) | Onderzocht interval |
beginDepth | begindiepte |
characteristicModelled | karakteristiek gemodelleerd |
dryBulkDensityDetermination | bepaling droge bulkdichtheid |
endDepth | einddiepte |
horizonCode | horizontcode |
hydraulicConductivityDetermination | bepaling waterdoorlatendheid |
hydrophysicalCharacteristicsModelling | modellering van hydrofysische karakteristieken |
locationSpecific | locatiespecifiek |
organicCarbonContentDetermination | bepaling organisch koolstofgehalte |
organicMatterContentDetermination | bepaling organischestofgehalte |
particleSizeDistributionDetermination | bepaling korrelgrootteverdeling |
pHDetermination | bepaling zuurgraad |
shrinkageDetermination | bepaling krimpverloop |
waterContentAndConductivityUnderDecreasingSoilWaterPotentialDetermination | bepaling watergehalte en doorlatendheid bij veranderende bodemvochtpotentiaal |
waterretentionDeterminationStepwise | bepaling waterretentie stapsgewijs |
LayerComponent (Gegevensgroeptype) | Laagcomponent |
depositionalCharacteristic | afzettingskarakteristiek |
horizonCode | horizontcode |
saturatedPermeability | verzadigde doorlatendheid |
soilType | grondsoort |
volumePercentage | volumepercentage |
LitterLayer (Objecttype) | Strooisellaag |
horizonCode | horizontcode |
litterType | strooiselsoort |
lowerBoundary | ondergrens |
organicMatterContent | organische stofgehalte |
pHLitterLayer | zuurgraad strooisellaag |
upperBoundary | bovengrens |
NonStandardisedFraction (Gegevensgroeptype) | Niet gestandaardiseerde fractie |
lowerBoundary | ondergrens |
proportion | aandeel |
upperBoundary | bovengrens |
OrganicCarbonContentDetermination (Objecttype) | Bepaling organisch koolstofgehalte |
determinationMethod | bepalingsmethode |
determinationProcedure | bepalingsprocedure |
organicCarbonContent | organisch koolstofgehalte |
performanceIrregularity | bijzonderheid uitvoering |
reportingLimit | rapportagegrens |
OrganicMatterContentDetermination (Objecttype) | Bepaling organischestofgehalte |
determinationMethod | bepalingsmethode |
determinationProcedure | bepalingsprocedure |
freeIronCorrectionApplied | vrij ijzercorrectie toegepast |
lutumCorrectionApplied | lutumcorrectie toegepast |
organicMatterContent | organischestofgehalte |
reportingLimit | rapportagegrens |
OverviewTensiometerCharacteristics (Gegevensgroeptype) | Overzicht tensiometergegevens |
depth1 | diepte 1 |
depth2 | diepte 2 |
depth3 | diepte 3 |
depth4 | diepte 4 |
diameter | diameter |
length | lengte |
number | aantal |
ParticleSizeDistributionDetermination (Objecttype) | Bepaling korrelgrootteverdeling |
basicParticleSizeDistribution | basis korrelgrootteverdeling |
determinationMethod | bepalingsmethode |
determinationProcedure | bepalingsprocedure |
dispersionMethod | dispersiemethode |
fractionDistribution | fractieverdeling |
nonStandardisedFraction | niet gestandaardiseerde fractie |
particleSizeDistributionStandardised | korrelgrootteverdeling gestandaardiseerd |
performanceIrregularity | bijzonderheid uitvoering |
PHDetermination (Objecttype) | Bepaling zuurgraad |
determinationMethod | bepalingsmethode |
determinationProcedure | bepalingsprocedure |
pH | pH |
PHLitterLayer (Gegevensgroeptype) | Zuurgraad strooisellaag |
depth | diepte |
pH | pH |
PHSoilLayer (Gegevensgroeptype) | Zuurgraad bodemlaag |
depth | diepte |
pH | pH |
RegistrationHistory (Gegevensgroeptype) | Registratiegeschiedenis |
corrected | gecorrigeerd |
deregistered | uit registratie genomen |
deregistrationTime | tijdstip uit registratie genomen |
latestAdditionTime | tijdstip laatste aanvulling |
latestCorrectionTime | tijdstip laatste correctie |
objectRegistrationTime | tijdstip registratie object |
registrationCompletionTime | tijdstip voltooiing registratie |
registrationStatus | registratiestatus |
reregistered | weer in registratie genomen |
reregistrationTime | tijdstip weer in registratie genomen |
underReview | in onderzoek |
underReviewTime | in onderzoek sinds |
RemovedLayer (Objecttype) | Verwijderde laag |
lowerBoundary | ondergrens |
removedMaterial | verwijderd materiaal |
upperBoundary | bovengrens |
RemovedTrajectory (Objecttype) | Verwijderd traject |
beginDepth | begindiepte |
endDepth | einddiepte |
removedLayer | verwijderde laag |
ReportHistory (Gegevensgroeptype) | Rapportagegeschiedenis |
intermediateEvent | tussentijdse gebeurtenis |
reportEndDate | einddatum rapportage |
reportStartDate | startdatum rapportage |
ShapeHydraulicConductivyCurve (DataRecord) | Vorm doorlatendheidscurve |
shapefactorAlpha | vormfactor alfa |
shapefactorLambda | vormfactor lambda |
shapefactorM | vormfactor m |
shapefactorN | vormfactor n |
weightfactor | wegingsfactor |
ShapeRetentionCurve (DataRecord) | Vorm retentiecurve |
shapefactorAlpha | vormfactor alfa |
shapefactorM | vormfactor m |
shapefactorN | vormfactor n |
weightfactor | wegingsfactor |
ShrinkageDetermination (Objecttype) | Bepaling krimpverloop |
determinationMethod | bepalingsmethode |
determinationProcedure | bepalingsprocedure |
disturbed | verstoord |
materialIrregularity | bijzonderheid materiaal |
shrinkage | krimpverloop |
temperature | temperatuur |
ShrinkageState (DataRecord) | Krimptoestand |
diameter | diameter |
height | hoogte |
mass | massa |
volume | volume |
SiteCharacteristic (Gegevensgroeptype) | Terreintoestand |
drained | gedraineerd |
landUse | landgebruik |
meanHighestGroundwaterTable | gemiddeld hoogste grondwaterspiegel |
meanLowestGroundwaterTable | gemiddeld laagste grondwaterspiegel |
SoilClassification (Objecttype) | Bodemclassificatie |
anomalousGroundwaterRegime | afwijkend grondwaterregime |
carbonateProfile | kalkverloopklasse |
classificationCode | standaardpuntencode |
codeGroup | codegroep |
featureBottom | bijzonderheid onderin |
featureSite | bijzonderheid locatie |
featureTop | bijzonderheid bovenin |
groundwaterTableClass | grondwatertrap |
lowerBoundaryPeat | veenondergrens |
peatClass | veenklasse |
reworkingClass | vergravingsklasse |
soilClass | bodemklasse |
subsoilDuinVagueSoil | ondergrond duinvaaggrond |
subsoilPeat | ondergrond veen |
textureClass | textuurklasse |
textureProfile | profielverloop |
SoilLayer (Objecttype) | Bodemlaag |
anthropogenic | antropogeen |
layerComponent | laagcomponent |
lowerBoundary | ondergrens |
numberOfLayerComponents | aantal laagcomponenten |
pHSoilLayer | zuurgraad bodemlaag |
upperBoundary | bovengrens |
SoilType (Gegevensgroeptype) | Grondsoort |
carbonateClass | kalkklasse |
containsGravel | grindhoudend |
containsShellMatter | schelpmateriaalhoudend |
fractionDistribution | fractieverdeling |
gravelContentClass | grindgehalteklasse |
incompleteFractionSpecification | onvolledige fractiespecificatie |
organicMatterClass | organische stofklasse |
peatType | veensoort |
pedologicalSoilName | bodemkundige grondsoortnaam |
ripingClass | rijpingsklasse |
sandMedian | zandmediaan |
shellMatterContentClass | klasse schelpmateriaalgehalte |
soilTypeLoamBased | grondsoort volgens leemdriehoek |
standardSoilName | standaard grondsoortnaam |
StandardDistributionFraction63to2000um (Gegevensgroeptype) | Standaard verdeling fractie 63tot2000um |
fraction105to210um | fractie 105ot210um |
fraction210to420um | fractie 210tot420um |
fraction420to2000um | fractie 420tot2000um |
fraction63to105um | fractie 63tot105um |
StandardDistributionFractionSmaller50um (Gegevensgroeptype) | Standaard verdeling fractie kleiner50um |
fraction0to2um | fractie 0tot2um |
fraction16to50um | fractie 16tot50um |
fraction2to16um | fractie 2tot16um |
StandardizedLocation (Gegevensgroeptype) | Gestandaardiseerde locatie |
location | coördinaten + referentiestelsel |
coordinateTransformation | coördinaattransformatie |
VerticalPositionRange | Bereik verticale positie |
endDepth | einddiepte |
startDepth | begindiepte |
VerticalPosition (Datatype) | Verticale positie |
WaterContentAndConductivityAtSpecificSoilWaterPotential (DataRecord) | Watergehalte en doorlatendheid bij bepaalde bodemvochtpotentiaal |
hydraulicConductivity | waterdoorlatendheid |
soilWaterPotential | bodemvochtpotentiaal |
volumetricWaterContent | volumetrisch watergehalte |
WaterContentAndConductivityUnderDecreasingSoilWaterPotentialDetermination (Objecttype) | Bepaling watergehalte en doorlatendheid bij veranderende bodemvochtpotentiaal |
determinationId | bepalingsID |
determinationMethod | bepalingsmethode |
determinationProcedure | bepalingsprocedure |
dryBulkDensity | droge bulkdichtheid |
filmUsed | folie gebruikt |
materialIrregularity | bijzonderheid materiaal |
overviewTensiometerCharacteristics | overzicht tensiometergegevens |
relativeHumidity | relatieve luchtvochtigheid |
ringDiameter | ringdiameter |
ringHeight | ringhoogte |
temperature | temperatuur |
verticallySampled | verticaal bemonsterd |
waterContentAndConductivityUnderDecreasingSoilWaterPotential | watergehalte en doorlatendheid bij een veranderende bodemvochtpotentiaal |
waterretentionEvaporation | waterretentie verdamping |
WaterretentionCharacteristic (Gegevensgroeptype) | Waterretentiekarakteristiek |
residualVolumetricWaterContent | residueel volumetrisch watergehalte |
retentionCurve | retentiecurve |
simpleCurve | curve enkelvoudig |
volumetricWaterContentAtSaturation | verzadigd volumetrisch watergehalte |
WaterretentionDeterminationStepwise (Objecttype) | Bepaling waterretentie stapsgewijs |
adsorptive | vernattend |
determinationId | bepalingsID |
determinationMethod | bepalingsmethode |
determinationMethodVolumetricWaterContent | BepalingsmethodeVolumetrischWatergehalte |
determinationProcedure | bepalingsprocedure |
dryBulkDensity | droge bulkdichtheid |
dryingPeriod | droogtijd |
dryingTemperature | droogtemperatuur |
materialIrregularity | bijzonderheid materiaal |
relativeHumidity | relatieve luchtvochtigheid |
ringDiameter | ringdiameter |
ringHeight | ringhoogte |
ringSampleUsed | ringmonster gebruikt |
saltCorrectionMethod | zoutcorrectiemethode |
temperature | temperatuur |
waterretention | waterretentie |
WaterretentionValue (DataRecord) | Waterretentiewaarde |
massWaterContent | massa watergehalte |
soilWaterPotential | bodemvochtpotentiaal |
volumetricWaterContent | volumetrisch watergehalte |
WaterretentionValueEvaporation (DataRecord) | Waterretentiewaarde verdamping |
elapsedTime | verlopen tijd |
soilWaterPotentialDepth1 | bodemvochtpotentiaal diepte 1 |
soilWaterPotentialDepth2 | bodemvochtpotentiaal diepte 2 |
soilWaterPotentialDepth3 | bodemvochtpotentiaal diepte 3 |
soilWaterPotentialDepth4 | bodemvochtpotentiaal diepte 4 |
volumetricWaterContent | volumetrisch watergehalte |